电厂系统图

发电厂系统图-炉侧
图片尺寸1605x826
600mw电厂汽机系统图
图片尺寸1118x806
火电厂厂用电系统
图片尺寸4896x3672
发电厂系统图-炉侧
图片尺寸1591x818
火电厂重要的三大系统简介电厂防爆灯|三防灯|平台灯|专业的工业led
图片尺寸668x453
厂矿企业配电系统解决方案
图片尺寸1275x717
电厂系统流程图
图片尺寸1136x694
600mw电厂汽机系统图
图片尺寸1118x806
大型,中型,小型工厂配电系统如何划分?
图片尺寸625x352
工厂供电系统图
图片尺寸1142x790
cn102678206a_一种发电厂联合回热热力系统有效
图片尺寸2668x1561
火电厂的三大系统
图片尺寸660x401
热力发电厂原则性热力系统图
图片尺寸1311x927
火电厂系统简介ppt
图片尺寸1080x810
火电厂系统图
图片尺寸893x447
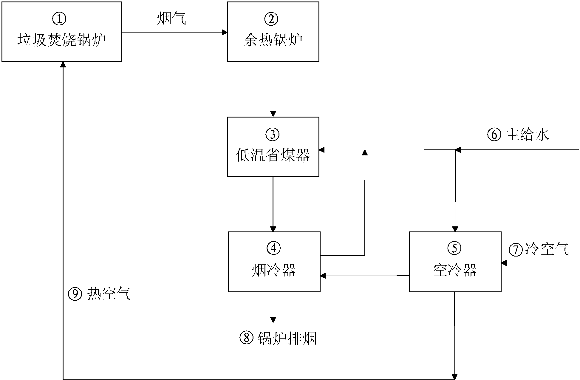
cn207049946u_提高垃圾焚烧电厂发电效率的系统有效
图片尺寸1945x1274
6,工厂电力系统是从电源进厂起到高低压用电设备进线端止的整个电路
图片尺寸596x510
车间变电所接线图
图片尺寸511x502
工厂供电_p124页图析.pptx
图片尺寸1152x864
600mw火力发电厂系统图
图片尺寸5293x3826