电机星三角启动接线图

星三角降压启动电路.#图文伙伴计划 #电工 #电工接线 #电 - 抖音
图片尺寸1080x1920
星三角启动接线图
图片尺寸902x657
09.时间继电器-自动控制-星三角降压启动-原理
图片尺寸1728x1080
星三角启动 详细接线图,#星三角启动 控制电路!#星角降压 - 抖音
图片尺寸744x560
20.星三角降压启动接线图19.中间继电器接线方法18.
图片尺寸562x693
电动机启动电流且电机满足380v/Δ接线条件才能采用星三角启动方法
图片尺寸1658x1280
按钮手动控制——星三角降压启动——主电路接线
图片尺寸1431x894
一键启动星三角启动控制电路图 - 抖音
图片尺寸1080x1490
星三角启动原理及接线图
图片尺寸920x651
星三角降压启动线路图
图片尺寸720x1280
按下起动按钮sb2,电机星形连接起动(220v),电机运转10秒后,电机三角形
图片尺寸624x834
星三角启动.星三角电路怎么接线?
图片尺寸1080x1508
按下起动按钮sb2,电机星形连接起动(220v),电机运转10秒后,电机三角形
图片尺寸640x796
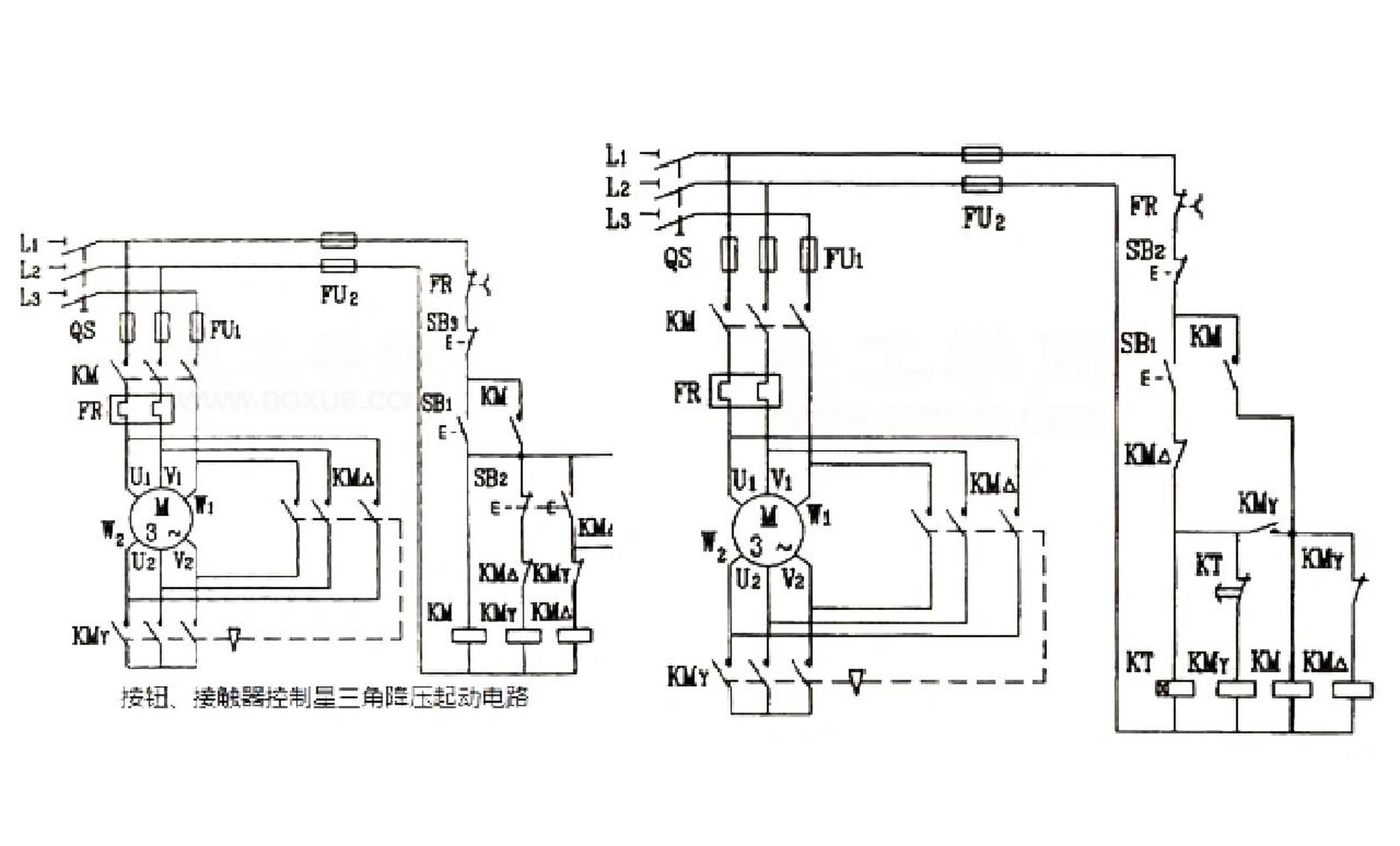
接触器控制星三角降压启动 时间继电器自动星三角降压启动 星三角
图片尺寸2117x1280
星三角降压启动控制线路
图片尺寸920x1301
星三角启动电机接线图
图片尺寸920x1302
电动机星三角降压启动自动控制线路
图片尺寸720x960
电路故障 #星三角降压启动线路 #不降压什么原因 ?
图片尺寸1080x810
星三角降压实物接线图
图片尺寸1080x1920
老电工讲解:星三角降压启动原理图与接线图,中级电工必考
图片尺寸615x402