电气原理图中

广州三绫电气有限公司_15个常见的电工中级电路图
图片尺寸640x467
第一节 电气图的分类 - 电工识图掌中宝 - 知乎书店
图片尺寸1574x1693
电气控制原理图.png
图片尺寸1763x992
电动机电气控制电路图
图片尺寸2062x1503
每日一图,双电源保护控制电路#维修电工 #电气控制 #电工电 - 抖音
图片尺寸706x562
流水线电气图.jpg
图片尺寸2339x1654
建筑设备电气控制电路图的识读方法
图片尺寸640x477
28例电气自动控制电路图,都是干货,快收藏吧!
图片尺寸2341x2144
电子元器件图片 维修电工中级实操 数控车床电气原理图 机床电气原理
图片尺寸1903x3191
28例电气自动控制电路图,都是干货,快收藏吧!
图片尺寸2480x1779
电工电子实习继电-接触器控制系统的电路设计
图片尺寸3200x2400
求次电气控制原理图的工作原理.谢谢!
图片尺寸3264x2448
中国工控28例电气自动控制电路图都是干货快收藏吧
图片尺寸2396x1920
中国工控28例电气自动控制电路图都是干货快收藏吧
图片尺寸2480x2467
干货分享20则电气自动控制电路图可收藏哦
图片尺寸2349x2584
免费文档 所有分类 职业教育 中职中专 机床电气控制1-4导学案 3.
图片尺寸1245x1100
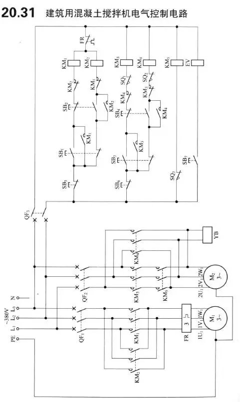
电工电气经典20张常用控制电路原理图
图片尺寸481x806
电气控制电路图
图片尺寸1080x810
中国工控28例电气自动控制电路图都是干货快收藏吧
图片尺寸1940x2291
常用电气控制线路
图片尺寸947x922