电气原理图讲解

电气控制原理图.png
图片尺寸1763x992
电气控制电路图
图片尺寸1080x810
第一节 电气图的分类
图片尺寸1574x1693
流水线电气原理图.jpg
图片尺寸2339x1654
142页ppt详解电气识图基础,电气入门看这个就够了!_必备_资料_软件包
图片尺寸960x720
软启动柜电路连接接线图文详解|浙江新航电气有限公司
图片尺寸678x729
二次回路(3分钟搞懂电气二次回路图)
图片尺寸1280x958
近百张电气原理图和实物接线图电工接线不求人
图片尺寸640x471
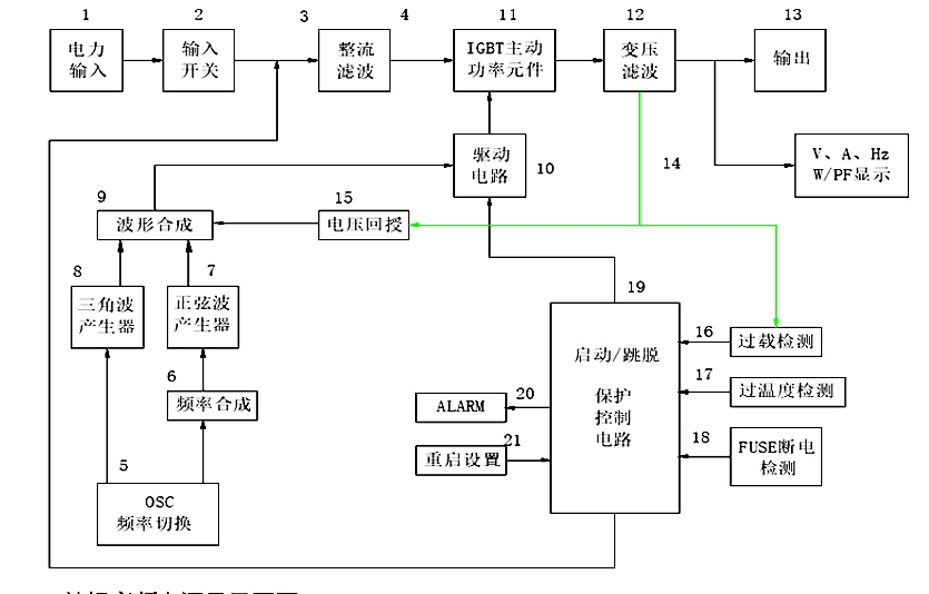
变频电源电气原理
图片尺寸835x534
今天小编为大家整理了一些各类电气控制接线图,电子元件工作原理图
图片尺寸640x480
起升机构电气原理图
图片尺寸1600x1147
源柜电气原理图
图片尺寸1288x801
图4大车电气控制原理图
图片尺寸2117x1295
电气控制原理图ppt
图片尺寸1080x810
某卧式车床电气控制电路的识读方法
图片尺寸640x451
电气控制原理图
图片尺寸830x654
电气维修工程师必备36种自动控制原理图
图片尺寸1080x986
机床电气控制详解原理图
图片尺寸640x755
如何看懂电气电路图
图片尺寸640x451
控制柜电气原理图2
图片尺寸1184x836