电炉装置图

中频电炉炉体结构图
图片尺寸786x649
核合格方可操作电炉.
图片尺寸1973x1404
中频感应电炉结构
图片尺寸750x671
完善电炉冶炼工艺降低冶炼成本
图片尺寸1065x608
圆形钛渣电炉
图片尺寸730x1379
直流电弧炉
图片尺寸919x1455
(electric arc furnace)利用电极电弧产生的高温熔炼矿石和金属的电炉
图片尺寸504x458
年产50万吨短流程绿色电炉炼钢厂可行性研究报告可研报告
图片尺寸1036x353
铁合金还原电炉设计
图片尺寸1753x1231
电弧炉生产高品质钢种,脱磷脱碳是关键!
图片尺寸1065x550
电采暖炉厂家哪家电采暖牌子好电采暖炉十大品牌
图片尺寸1324x744
0.5吨360kw电蒸汽锅炉
图片尺寸1024x724
电炉炼钢工工作总结述职汇报模板【精选】
图片尺寸1036x498
铁合金电炉
图片尺寸385x356
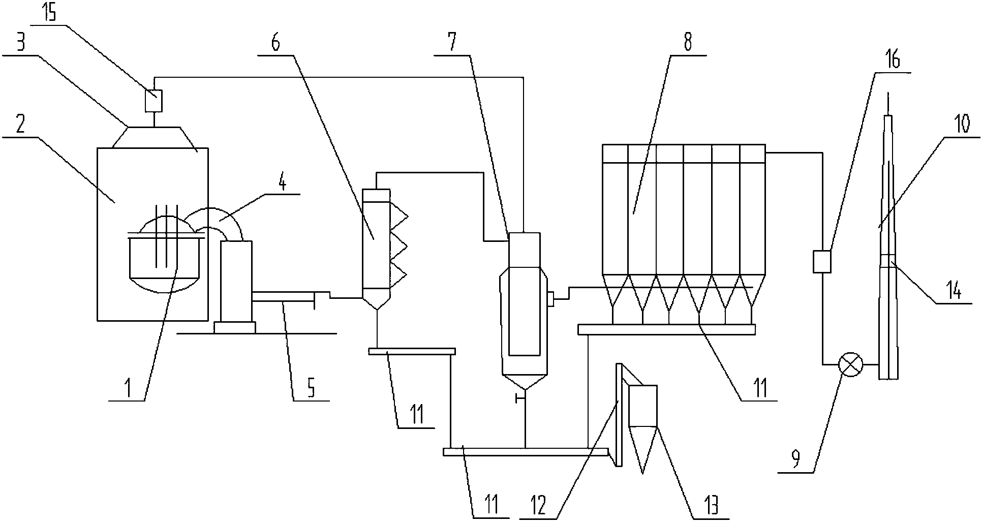
包括电炉,密封罩,屋顶罩,燃烧装置,水冷烟道,吹风冷却器,烟气混合装置
图片尺寸1932x1031
电弧炉 - 电力百科
图片尺寸792x824
高温箱式电阻炉介绍-郑州科佳电炉有限公司
图片尺寸2178x3306
现代电炉的液压控制
图片尺寸463x298
工业电炉图片
图片尺寸300x300
电弧炉炼钢复合吹炼技术研究及应用
图片尺寸640x434