电路图讲解

手机充电器电路图讲解
图片尺寸920x1302
3个降压启动电路图讲解二个星三角一个手动一个自动
图片尺寸640x472
星三角控制电路图讲解
图片尺寸973x665
电工必懂的7张电路图全看懂的给你点个赞
图片尺寸640x602
星三角启动电路实物接线讲解
图片尺寸640x457
串联并联习题讲解答案ppt
图片尺寸1080x810
电机星—三角启动电路图讲解
图片尺寸1200x1697
常用电气控制电路图讲解
图片尺寸640x476
爆破用定时器电路 - 定时器电路图讲解
图片尺寸1705x932
通过电路图分析故障(七)电路分析的相关知识
图片尺寸1518x2145
新手电工如何快速看懂电路图,让老电工讲解慢慢教你
图片尺寸638x471
20个基本电路图讲解
图片尺寸628x726
下面我们就用图解的方式讲解一下电动机星三角降压启动电路图,电气
图片尺寸640x480
电工入门的基础电路原理图普及篇-电路图讲解-电子技术方案
图片尺寸476x540
20个基本电路图讲解6张经典电机控制回路讲解一通百通秒变专家
图片尺寸640x447
我是小豆:如何看懂电路图,11个经典电路图实物讲解
图片尺寸640x480
我是小豆:如何看懂电路图,11个经典电路图实物讲解
图片尺寸640x480
我是小豆:如何看懂电路图,11个经典电路图实物讲解
图片尺寸640x480
( 电路图纸)基础知识讲解
图片尺寸1080x810
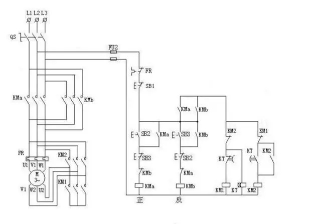
电机正反转电路图讲解
图片尺寸504x453