盘车机构原理图

商标logo
图片尺寸1676x2347
投入原理:投入机构采用旋转式油动机, 输出力偶矩
图片尺寸719x840
盘车装置示意图汽轮机螺旋轴式盘车装置一般都配有电气装置和操纵机构
图片尺寸1017x1513
电动盘车装置
图片尺寸1732x2346
一种盘车机构的制作方法
图片尺寸704x1000
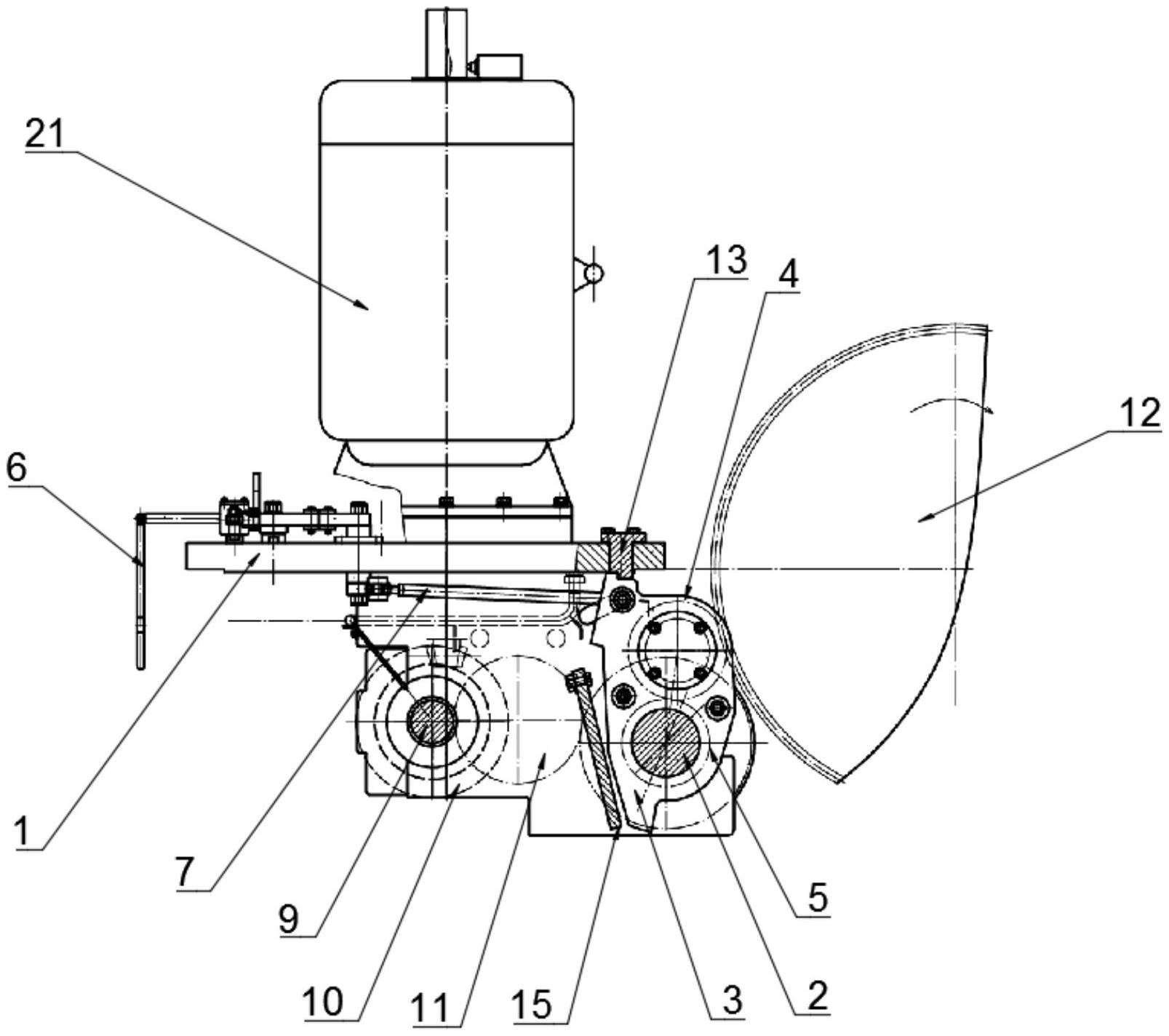
燃气轮机盘车装置
图片尺寸857x552
一种盘车装置及风机
图片尺寸1777x1666
一种盘车工装传动结构的制作方法
图片尺寸1460x1895
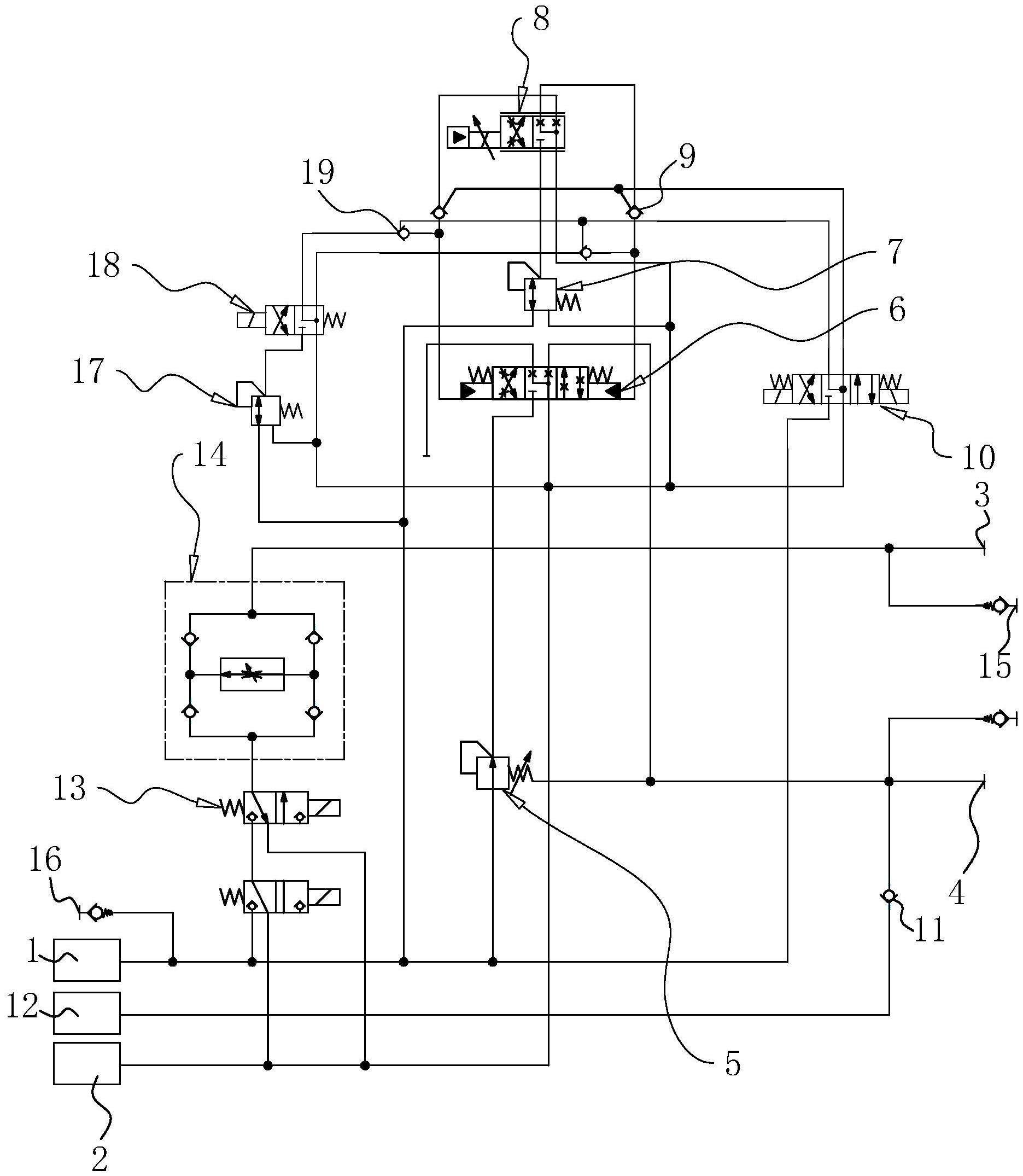
一种带有应急功能的汽轮机盘车控制系统
图片尺寸1871x2150
rdp系列汽轮机转子检修盘车
图片尺寸766x544
液压盘车装置的工作原理及故障处理详解
图片尺寸575x257
汽轮机盘车装置的功能,构造与操作全解析
图片尺寸438x512
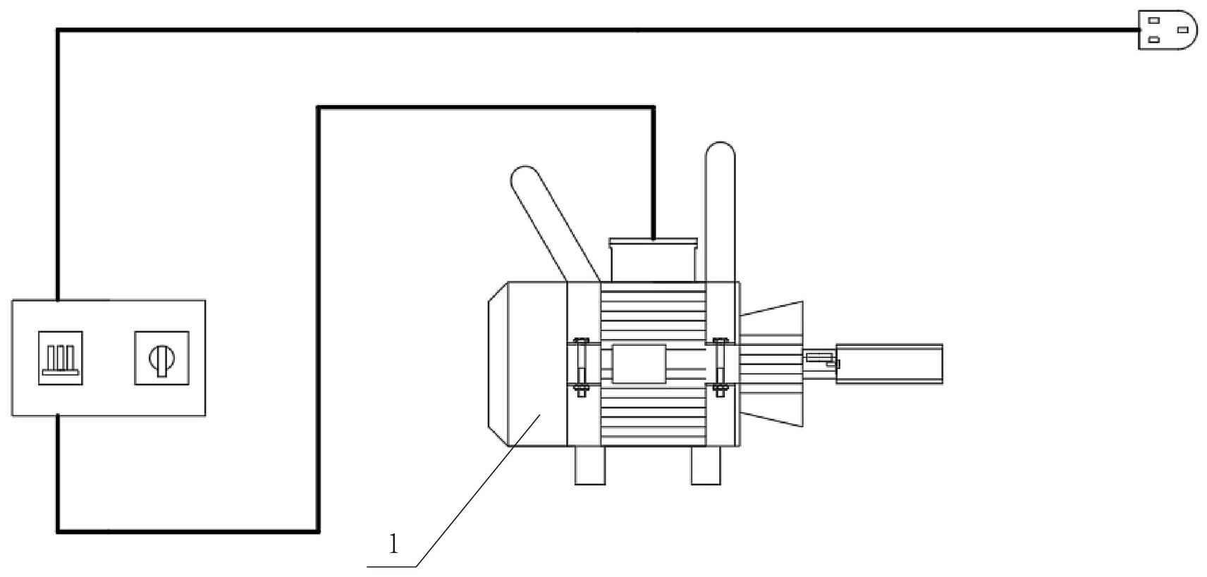
用于内燃机车柴油机的电动盘车装置,包括动力装置,减速装置,传动机构
图片尺寸1712x819
一种盘车机构的制作方法
图片尺寸1000x887
工作原理 盘车装置的工作原理可以这样理解:当压缩空气进入气动
图片尺寸579x500
另一种常见的盘车装置设计方案是采用传统的蜗轮蜗杆减速机构与摆动
图片尺寸573x329
涉及盘车技术领域,包括机架,在机架上设有摆动齿轮机构,摆动控制机构
图片尺寸1607x1424
本实用新型涉及永磁大功率电机盘车减扭机构的技术领域,尤其涉及一种
图片尺寸1668x1837
盘车机构的制作方法
图片尺寸1735x1817
汽轮机盘车装置学习
图片尺寸640x256