空分主冷构造图

空分的几张图片
图片尺寸680x553
双层主冷与单层主冷区别
图片尺寸391x516
一种用于空分设备的多层主冷系统的制作方法
图片尺寸425x488
图1-32主冷凝器结构示意图
图片尺寸322x300
一种可快速冷态启动的空分双层主冷凝蒸发器的制作方法
图片尺寸444x440
求助空分主冷结构图
图片尺寸1936x2592
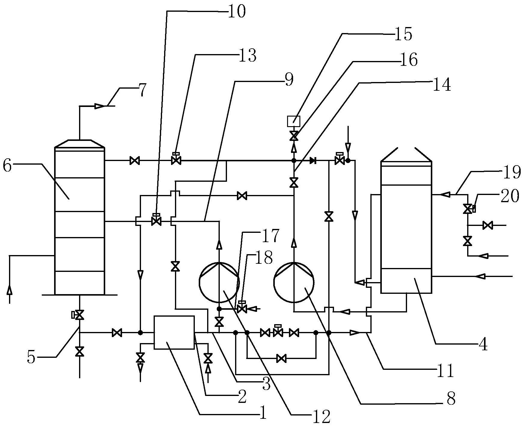
一种空分预冷系统冷却水闭路循环系统
图片尺寸1743x1418
一种生产纯氧和低纯氧的空分冷箱
图片尺寸1273x993
深冷空分原理示意图
图片尺寸1647x1179
空冷塔及空分预冷系统的制作方法
图片尺寸715x1000
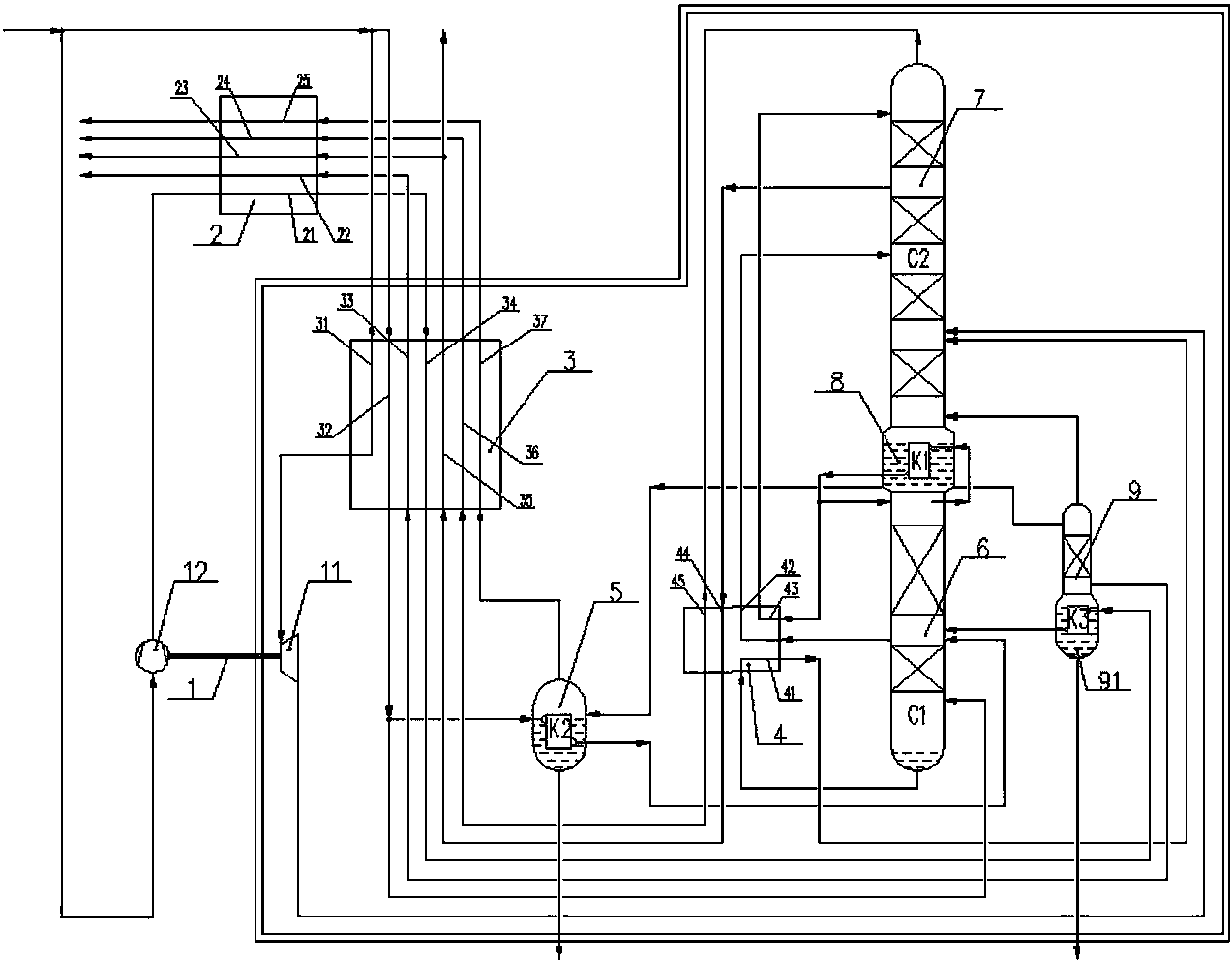
一种生产纯氧和低纯氧的空分冷箱制造技术
图片尺寸1000x781
14000m h 空分设备空冷系统故障及对策
图片尺寸610x439
空冷器讲课后整理学习资料
图片尺寸673x411
空分设备冷启动时制氩系统工况的快速恢复
图片尺寸557x357
空分主冷照片及结构示意图
图片尺寸800x703
一种空分预冷系统的制作方法
图片尺寸1000x674
辛瑞小课堂 || 空分装置中的密封材料
图片尺寸3480x2313
空分过程气体分析系统
图片尺寸800x594
空冷系统以及用于空冷系统的控制方法
图片尺寸1659x1247
kdnoar-10000/8000/390型空分装置空分流程简述
图片尺寸556x500