脱硝工艺流程图

scr脱硝工艺流程图
图片尺寸1772x1020
一种烟气低温scr脱硝工艺
图片尺寸1857x883
sncr脱硝工艺
图片尺寸930x568
一文看懂scr脱硝系统
图片尺寸1044x696
工艺,排放控制要求等个性化要求,合理经济提供适合适时的脱硫脱硝方案
图片尺寸4319x2621
首页 产品中心 scr脱硝 工艺特点 (1)脱硝效率
图片尺寸699x436
sncr烟气脱硝系统典型工艺流程
图片尺寸2835x2610
脱硝系统流程图
图片尺寸748x413
6个关于sncr脱硝的特点(附图)
图片尺寸1183x818
scr脱硝工艺
图片尺寸930x553
脱硝系列
图片尺寸1440x1047
sncr脱硝技术流程图_技术 | 西南某5000t/d熟料生产线sncr脱硝系统
图片尺寸806x510
臭氧脱硝流程图-model
图片尺寸893x1263
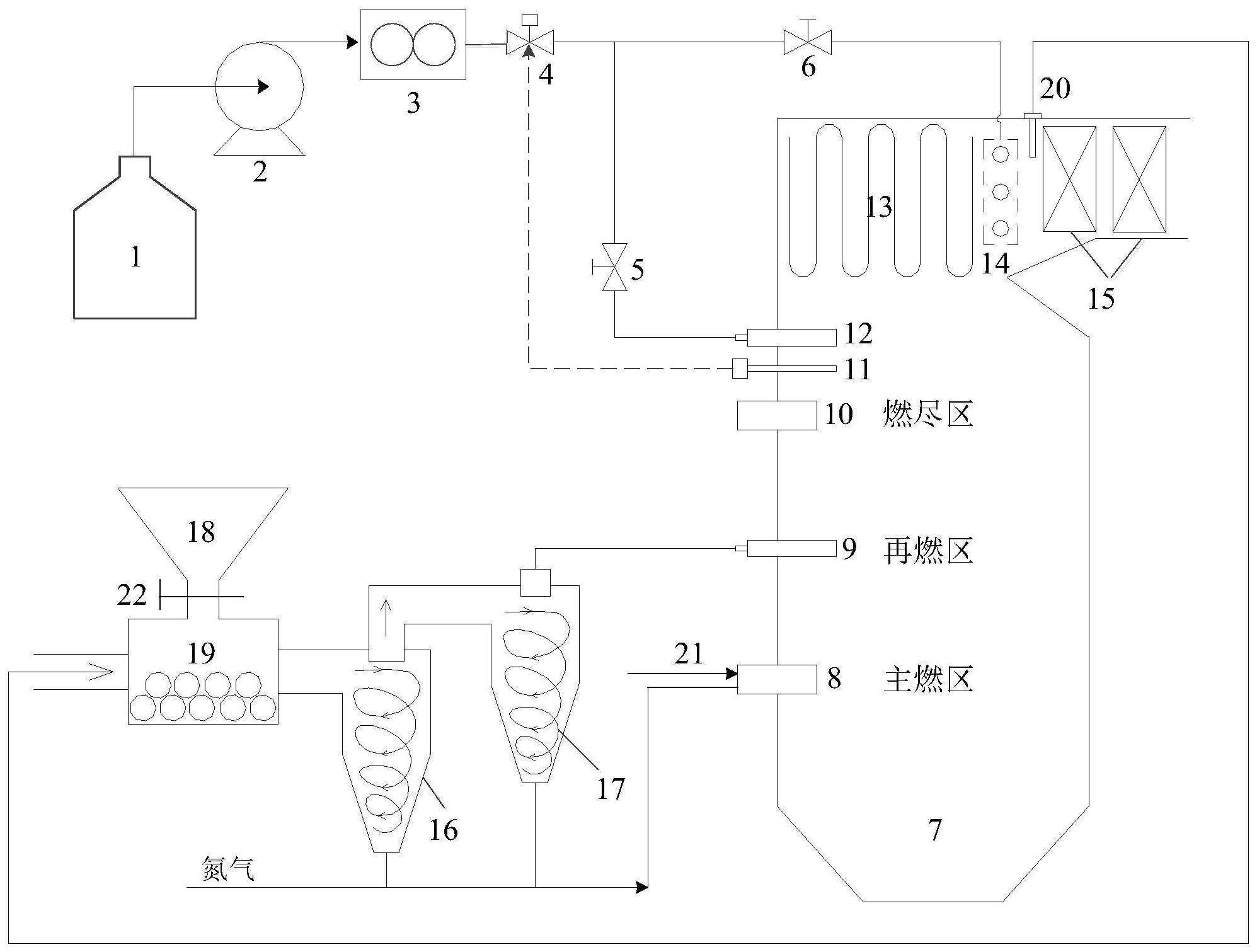
一种生物质热解再燃协同sncr脱硝系统及其方法
图片尺寸1995x1511
高粉尘布置scr系统工艺流程图 scr烟气脱硝工艺流程图
图片尺寸596x332
脱硫脱硝工艺流程图
图片尺寸1026x482
各种脱硝技术工艺流程图大集合doc
图片尺寸860x1216
水泥scr脱硝工艺流程图 .png
图片尺寸800x423
scr脱硝
图片尺寸893x474
scr脱硝系统
图片尺寸927x638