膜分离设备简图

膜分离装置
图片尺寸1006x501
连续过滤的膜分离装置的制作方法
图片尺寸1000x934
新型的纤维-液膜油水分离器
图片尺寸1117x742
膜分离设备厂家/批发/供应商
图片尺寸589x376
一种实验室用有机气体膜分离装置
图片尺寸1813x1010
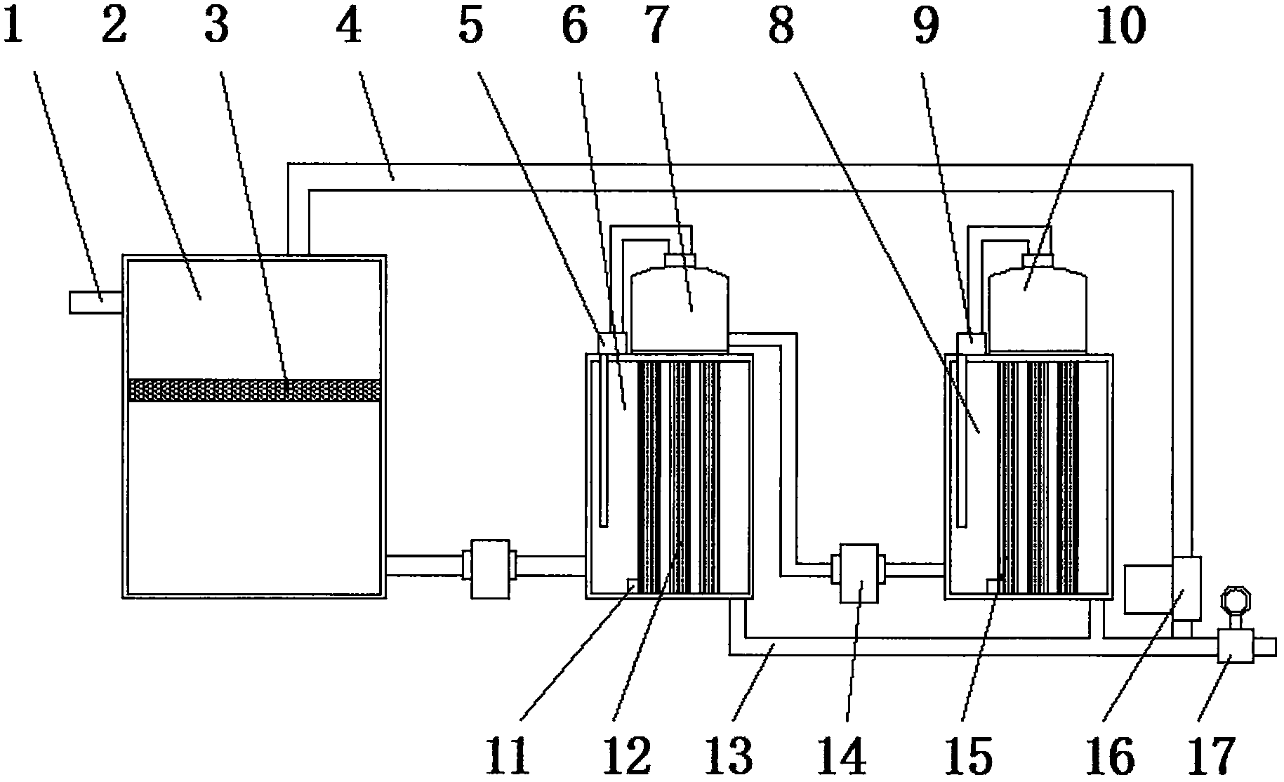
铅锌工业冶炼废水短程膜分离处理系统
图片尺寸2380x1286
wtm-4040g实验室微滤,超滤,纳滤,反渗透多功能膜分离设备
图片尺寸659x503
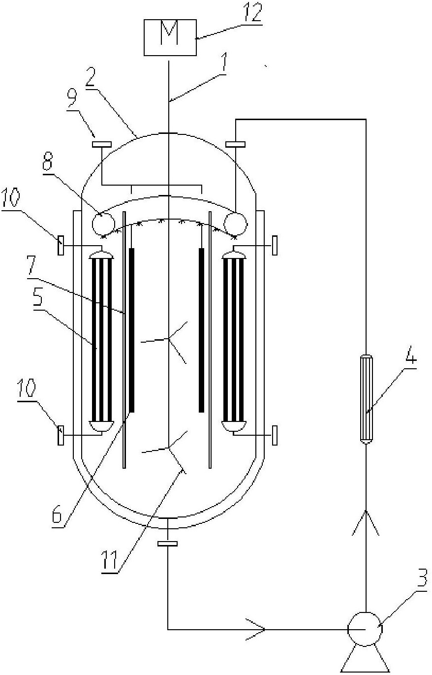
一种膜反应分离器
图片尺寸878x1371
膜分离原理技术与设备
图片尺寸935x493
膜分离,反渗透处理工艺
图片尺寸541x329
膜分离工艺膜处理装置图
图片尺寸484x382
一种陶瓷膜浓缩分离设备
图片尺寸1829x1114
一种膜式血浆分离器
图片尺寸800x583
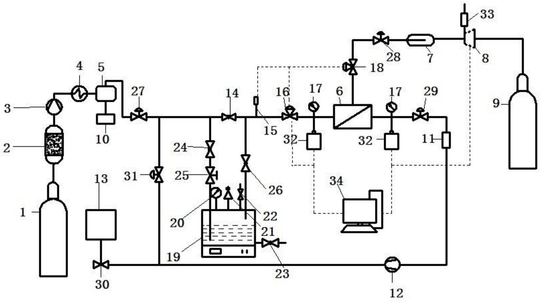
膜分离试验流程
图片尺寸391x258
膜分离原理图示如下
图片尺寸500x278
外置膜分离半完全混合式厌氧污泥床反应器
图片尺寸1501x1675
cn206240226u_用于旋风水膜除尘器的分离器有效
图片尺寸1000x957
一种隔膜分切机制造技术
图片尺寸1000x841
渗透气化膜分离技术
图片尺寸768x812
cn203976403u_橇块式膜分离制氮机有效
图片尺寸1000x640