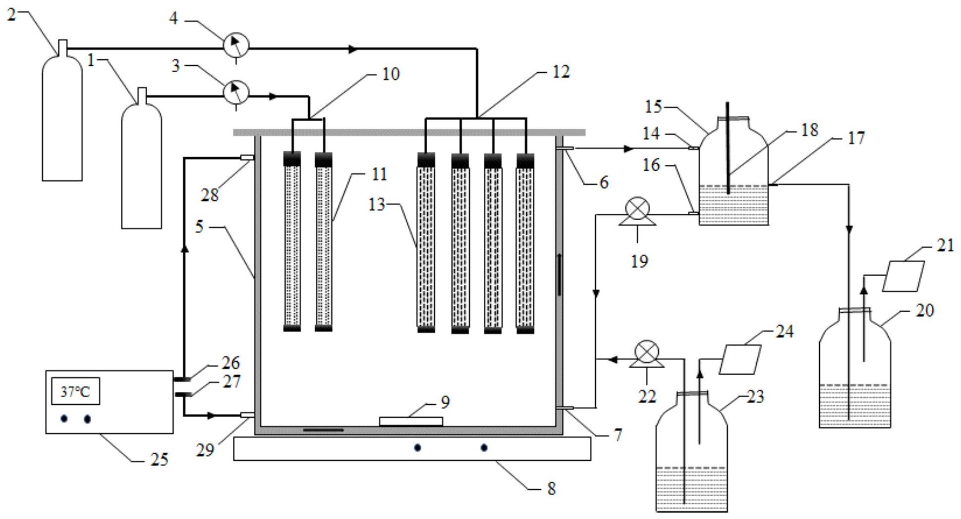
膜反应器工艺图

升流式生物膜反应器中canon工艺处理中低浓度氨氮废水的快速启动
图片尺寸1575x1620
膜生物反应器(mbr)工艺流程
图片尺寸945x591
贵州mbr膜一体化污水处理设备厂家直销
图片尺寸750x325
mbr膜生物反应器工艺流程基本配置图
图片尺寸564x376
膜生物反应器(mbr)典型的工业流程图
图片尺寸655x435
【工艺流程图】膜-生物反应器(mbr)技术是一种通过中空纤维膜组件对
图片尺寸1597x853
mbr膜生物反应器
图片尺寸505x325
(膜生化反应器工艺流程示意图)
图片尺寸401x281
光催化复合膜生物反应器水处理方法及技术
图片尺寸784x552
平板膜-膜生物反应器在多晶硅切片废水中的应用
图片尺寸626x303
mbr膜生物反应器工作原理
图片尺寸853x403
膜生物反应器mbr工艺全在这儿了包括你不知道的工艺和新工艺
图片尺寸741x575
苏州膜生物反应器一体化设备(sc-mbr),高效净化水质
图片尺寸600x350
外置膜分离半完全混合式厌氧污泥床反应器
图片尺寸1501x1675
mbr膜生物反应器歌泽环保
图片尺寸1045x564
新型厌氧电化学膜生物反应器水处理方法
图片尺寸1758x1499
沼气提纯双膜曝气膜生物膜反应器及其使用方法-爱企查
图片尺寸1939x1049
mbr膜生物反应器
图片尺寸490x348
mbr 膜生物反应器设计_sbr/mbr/cass/dat-iat工艺_土木在线
图片尺寸1200x848
膜生物反应器(mbr膜片)
图片尺寸554x333