自卸车液压手控阀原理

详解自卸汽车液压系统及维修
图片尺寸1212x1191
中顶自卸车液压原理及换向阀结构原理
图片尺寸820x599
带卸荷的液控单向阀
图片尺寸800x600
浅谈液压系统手动换向阀
图片尺寸660x641
自卸车液压系统安装指南doc
图片尺寸860x1216
你要弄懂液压控单向阀的工作原理 虚线部分表示控制油路,如图中,方向
图片尺寸1500x838
图2为连杆组合式举升机构自卸汽车液压系统原理图.
图片尺寸1882x1071
带卸荷的液控单向阀
图片尺寸800x600
自卸车液压系统及自卸车的制作方法
图片尺寸1000x863
cn200993131y_一种自卸车液压控制系统失效
图片尺寸1430x1251
详解自卸汽车液压系统及维修
图片尺寸2549x953
智造百科|液压元件的40种工作原理动态图
图片尺寸450x301
东风系列自卸汽车液压电器控制系统的常见故障有哪些?怎样排除?
图片尺寸469x542
详解自卸汽车液压系统及维修
图片尺寸1200x1252
一种重型自卸车液压系统及其控制方法
图片尺寸1930x859
双侧翻式轻型自卸车设计
图片尺寸594x841
分布式电液比例控制液压缸
图片尺寸571x310
cn201100282y_可调型自卸车密闭装置用微型液压动力单元失效
图片尺寸1728x1789
详解自卸汽车液压系统及维修
图片尺寸1312x1188
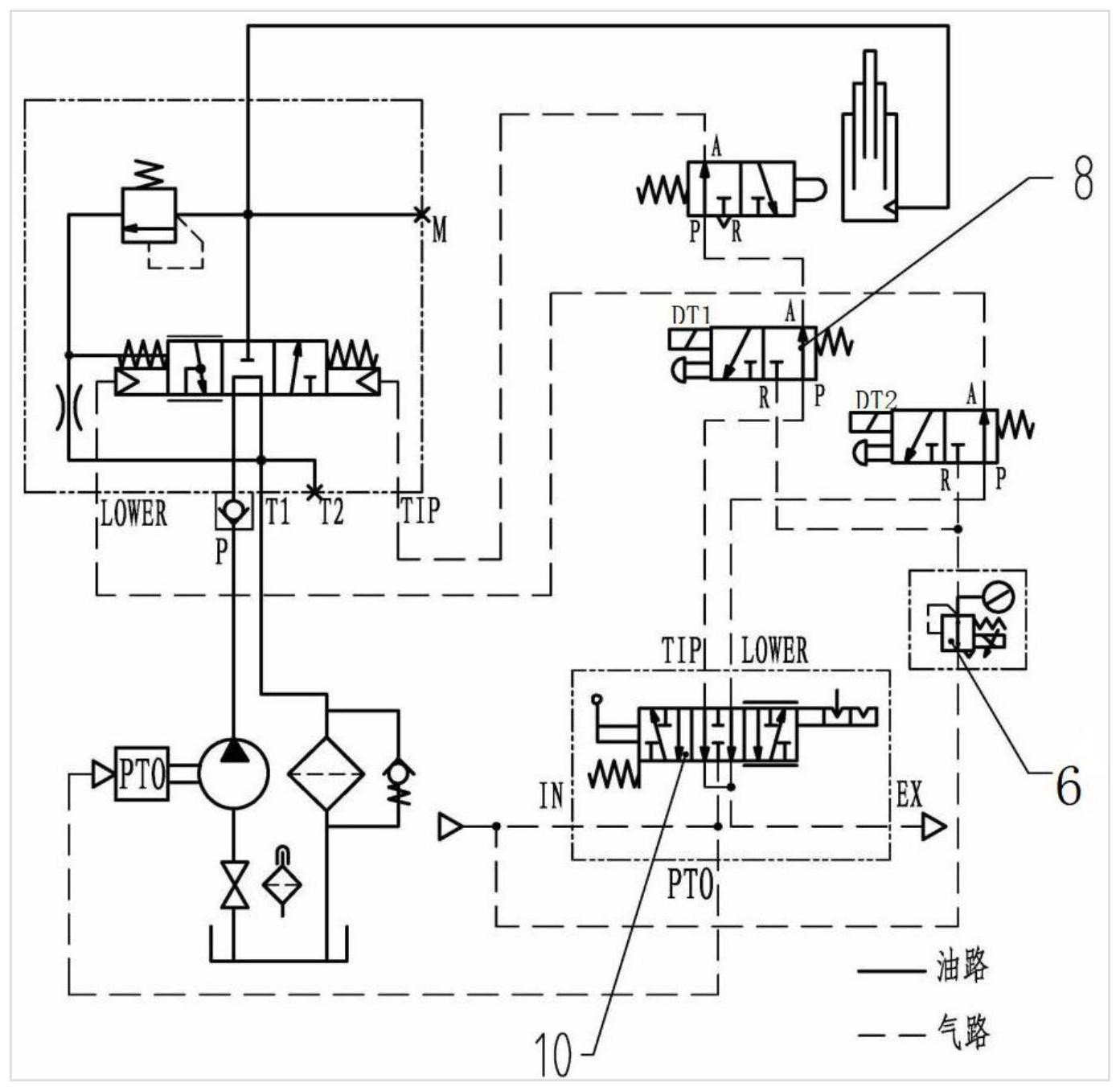
cn112918359a_一种自卸汽车用电控气先导液压系统
图片尺寸1393x1357