自激机电路图

自激振荡型开关电源控制电路工作原理
图片尺寸1915x1011
自激推挽逆变器原理-电子电路图,电子技术资料网站
图片尺寸699x566
场馆自激电路
图片尺寸640x853
自激式开关稳压电源电路
图片尺寸911x534
自激机
图片尺寸879x479
【解图专栏】自激式开关电源原理图!
图片尺寸909x475
5v2w自激式开关电源电路
图片尺寸567x416
瑟顿a21a自激
图片尺寸799x418
一种自激震荡升压电路
图片尺寸1883x1268
一种大包围带自动调高焦功能的激光切割机控制系统
图片尺寸2837x1948
自激式单管顺向型开关电源电路
图片尺寸1300x602
自激式频率变换电路
图片尺寸1489x573
自激振荡电路,产生高压,求解释原理
图片尺寸620x428
自激机,图中154和3k/5w各为什么电子元件,谢谢
图片尺寸640x418
rcc反激式自激振荡电路原理5v2a开关电源自制的实验过程
图片尺寸1880x1195
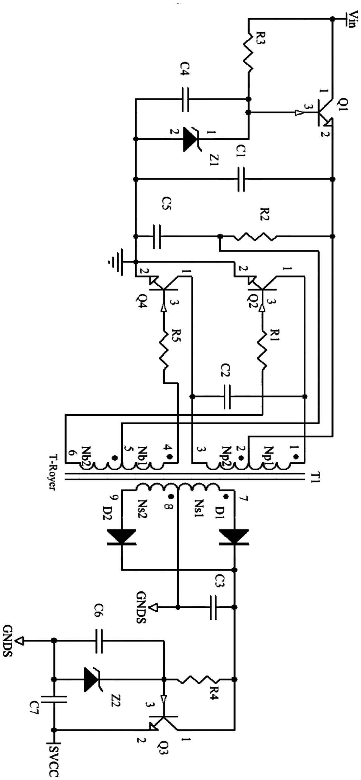
一种基于自激推挽电路的隔离供电电路
图片尺寸1212x2614
自激电源,mos开关管,图中在g极前面的二极管是起何用?
图片尺寸3264x2448
晶体管自激多谐振荡器电路
图片尺寸637x643
简单的自激式开关电源电路
图片尺寸900x345
自激电源电路图标注2-迅维网.jpg
图片尺寸671x426