蒸汽加热水原理图

semem_经典方案|汽水混合器应用方案|汽水混合器产品知识_25年1000000
图片尺寸412x409
蒸汽供热系统
图片尺寸366x397
更科学使用蒸汽 - 12.能源效率 - 蒸汽理论 - 深圳市罗氏名特工业技术
图片尺寸600x473
供热工程之蒸汽系统-暖通培训讲义-筑龙暖通空调论坛
图片尺寸760x537
槽液蒸汽加热系统专利_专利申请于2019-11-29_专利查询 - 天眼查
图片尺寸1855x879
semem_经典方案|汽水混合器应用方案|汽水混合器产品知识_25年1000000
图片尺寸411x410
热管余热蒸汽锅炉_供应产品_炫风实业(上海)有限公司
图片尺寸750x600
暖通讲义-采暖-暖通培训讲义-筑龙暖通空调论坛
图片尺寸728x534
邀请函_h5游戏_测试游戏_人人秀h5_rrx.cn
图片尺寸3309x2339
sqs蒸汽加热器(生水加热器)|南通腾瑞石化设备制造有限公司
图片尺寸589x228
工控自动化应用方案:水箱加热水最佳设计及汽水混合器选型方案
图片尺寸1321x1275
【sqs型蒸汽加热器】价格,批发,供应商厂家 - 南通方圣石化设备有限公
图片尺寸589x199
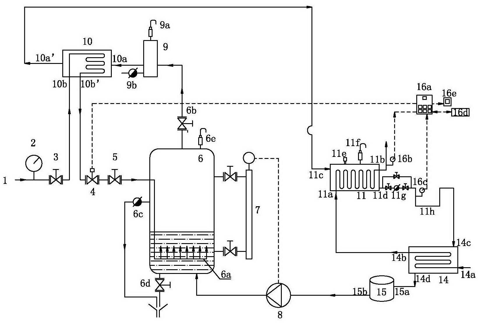
一种蒸汽加热系统技术方案,电加热蒸汽发生器专利_技高网
图片尺寸1000x905
一定气压下,某种晶体熔化成同温度液体时所吸收的热量与其质量之比叫
图片尺寸213x274
生水混合加热器应用项目:电厂生水加热方_word文档在线阅读与下载_免
图片尺寸554x554
ldr-ldr系列小型电加热蒸汽锅炉-电锅炉—环保商城
图片尺寸707x353
05《供热工程》第五课_室内蒸汽供暖系统ppt_word文档在线阅读与下载_
图片尺寸1080x810
【大功率蒸汽发生器】价格,厂家,燃气锅炉-搜了网
图片尺寸750x450
一种外干燥蒸汽两效换热装置-爱企查
图片尺寸1642x1112
汽水系统的主要设备——过热器和再热器 过热器和再热器均是加热蒸汽
图片尺寸2054x1280