计数器梯形图

三菱plc计数器控制灯亮的梯形图 x0远程信号,x1人数检测,x2人数清零
图片尺寸1135x580
西门子plc定时计数器实现
图片尺寸504x535
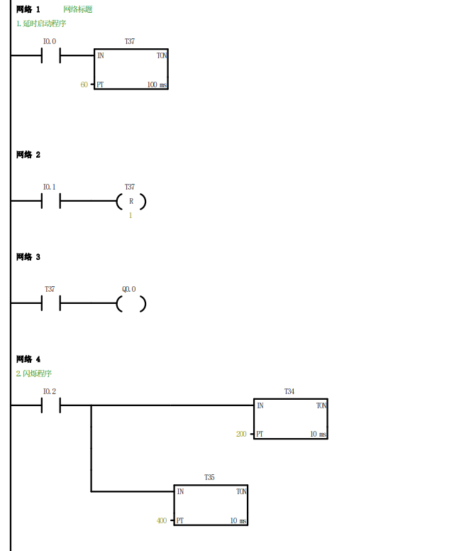
2.4 计数器梯形
图片尺寸683x835
plc梯形图正反,正反,正反 3次后停止 怎么弄
图片尺寸676x544
利用plc定时器和计数器,实现长时间计时的方法
图片尺寸373x898
实用:西门子电缆接线图-专业自动化论坛-中国工控网
图片尺寸658x477
西门子s7200系列plc增减计数器练习梯形图实例
图片尺寸590x754
三菱plc中为什么计数器不可设为1?怎样解决只计一个数的问题?
图片尺寸1093x394
计数器控制指令梯形图
图片尺寸640x368
求梯形图,关于三菱plc计数器的问题
图片尺寸753x391
计数器级联plc程序梯形图
图片尺寸224x358
如何复位计数器201.求大侠指导!最好带梯形图!谢谢!
图片尺寸3264x1840
关于三菱plc 计数器的用法
图片尺寸1044x292
plc梯形图设计,如何找到表示计数器之类的框
图片尺寸830x369
11,典型计数器应用梯形图
图片尺寸640x733
图4-20 递减计数器的梯形图,语句表和时序图(3)增减计数器指令ctud
图片尺寸1279x879
三菱fx系列plc计数器应用梯形图举例
图片尺寸553x228
电气百科:三菱plc功能指令编程-高速计数器实现电动机转速测量的程序
图片尺寸550x472
三菱fx plc学习之高速计数器指令(下)
图片尺寸927x400
plc实验:定时器/计数器功能实验_csdnplc三个灯依次亮循环梯形图-csdn
图片尺寸671x776