造粒机cad图纸

年产3万吨搅齿造粒有机肥生产线设计
图片尺寸1284x816
造粒机高速离心喷雾干燥机双锥回转真空干燥机滚压制粒机(干法制粒机)
图片尺寸743x471
塑料颗粒造粒机
图片尺寸268x159
造粒机高速离心喷雾干燥机双锥回转真空干燥机滚压制粒机(干法制粒机)
图片尺寸640x370
压力喷雾干燥造粒机高速离心喷雾干燥机双锥回转真空干燥机整粒机旋转
图片尺寸640x437
聚丙烯造粒产品大小粒形成的原因及改进措施_模板_装置_颗粒
图片尺寸393x241
一文带您了解废旧塑料再生造粒工艺
图片尺寸434x388
pp装置造粒部分流程图41.
图片尺寸400x261
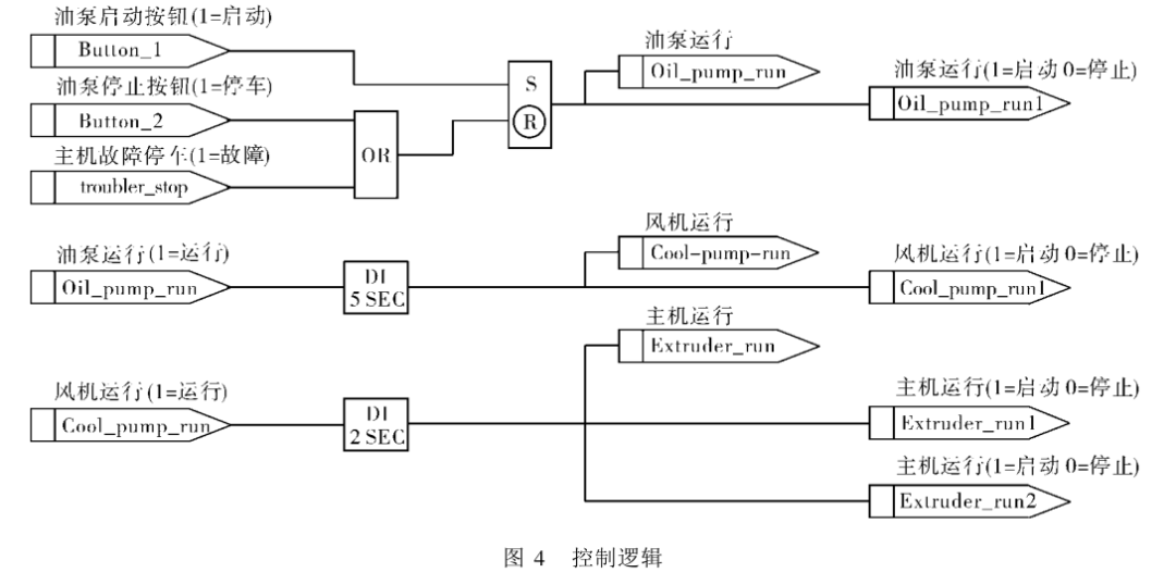
590p系列直流调速器在双螺杆挤压造粒机主机调速中的应用
图片尺寸1080x538
沸腾喷雾干燥机压力喷雾干燥造粒机高速离心喷雾干燥机双锥回转真空
图片尺寸640x489
发酵翻抛机,发酵罐等),分筛系统,配料系统,造粒设备
图片尺寸750x750
不含尘的有机废气处理煤气处理工艺流程图酸性废气处理石灰石-石膏法
图片尺寸693x550
畜禽养殖废弃物生产有机肥相关技术研究
图片尺寸415x502
威凌菲斯助力污泥资源循环利用 助力无废城市建设 美
图片尺寸800x317
查看我的收藏0有用 1已投票 0 编辑 锁定 沸腾干燥机能通过粉体造粒
图片尺寸220x128
pp装置闪蒸,汽蒸部分流程图pp装置造粒部分流程图储运系统装置,罐区油
图片尺寸640x340
几十种废气处理工艺流程图值得一看
图片尺寸610x432
590p系列直流调速器在双螺杆挤压造粒机主机调速中的应用!_手机搜狐网
图片尺寸1080x400
喷雾干燥机是一种可同时完成干燥和造粒的装置.
图片尺寸3402x3402
机旋转喷雾干燥供应造粒设备的烟气处理设备焚烧处理配套设施危险废物
图片尺寸640x458