配水井示意图

集配水井
图片尺寸653x458
某配水井cad全套详细节点平面图
图片尺寸610x432
cn211664777u_基于多路水源进水可按比例勾兑原水的配水井
图片尺寸1009x1002
某大型水站配水井建筑设计cad图
图片尺寸1440x1020
污水厂图纸集合(含工艺设计,泵房平面,配水井等)
图片尺寸1600x1200
某污水厂配水井结构图
图片尺寸610x373
配水井工艺图
图片尺寸410x296
配水井-图一
图片尺寸411x293
a1-初沉池集配水井工艺图
图片尺寸819x579
配水井平剖图.dwg
图片尺寸1200x800
集配水井及溢流井图纸
图片尺寸313x220
集配水井工艺图
图片尺寸613x532
污水处理厂配水井结构施工图
图片尺寸610x455![[分享]配水井设计与图纸资料下载](https://i.ecywang.com/upload/1/img1.baidu.com/it/u=2923192994,2292261150&fm=253&fmt=auto&app=138&f=JPEG?w=560&h=420)
[分享]配水井设计与图纸资料下载
图片尺寸560x420
配水井结构图
图片尺寸681x485
a1-集配水井平剖面图
图片尺寸757x586
某污水处理厂一次配水井
图片尺寸708x502
某配水井cad平立剖构造设计图纸
图片尺寸610x432
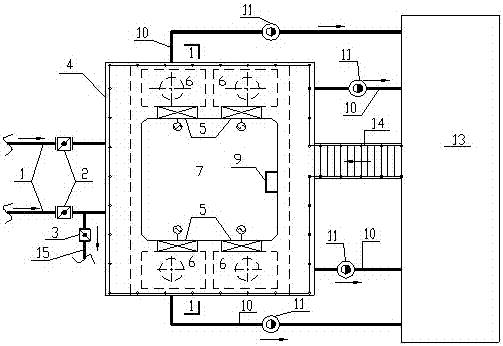
cn206784491u_一种流量按需分配的配水井系统有效
图片尺寸503x346
配水井
图片尺寸1324x942