锅炉排污系统

锅炉排污的控制与节能
图片尺寸700x365
蒸汽锅炉排污控制系统
图片尺寸683x396
锅炉系统
图片尺寸444x476
锅炉定期排污的原因
图片尺寸1080x621
蒸汽锅炉排污水自动回收利用系统
图片尺寸1926x888
有机热载体炉电热锅炉 厂家直销高效环保节能电热锅炉 低能耗导热油炉
图片尺寸800x469
蒸汽锅炉排污控制系统
图片尺寸657x443
蒸汽锅炉排污控制系统
图片尺寸684x427
锅炉疏水排污系统
图片尺寸1581x1097
某电厂300mw机组锅炉连续排污系统的改进
图片尺寸893x481
广源锅炉管道用试压泵图片
图片尺寸620x396
厂家供应产汽量为1吨的立式燃气蒸汽锅炉
图片尺寸1920x1696
cn103307591a_一种锅炉排污系统有效
图片尺寸781x1000
锅炉控制系统
图片尺寸650x454
房管道系统有蒸汽(或热水)系统,水处理系统,除氧系统和锅炉排污系统
图片尺寸1299x1654
海南知名超低氮冷凝余热蒸汽锅炉厂家_燃煤锅炉相关-山东诚达热能科技
图片尺寸500x273
锅炉连排污水热能及水资源高效回收利用系统
图片尺寸2576x1824
炉排型垃圾焚烧炉混烧污泥处理系统
图片尺寸1729x909
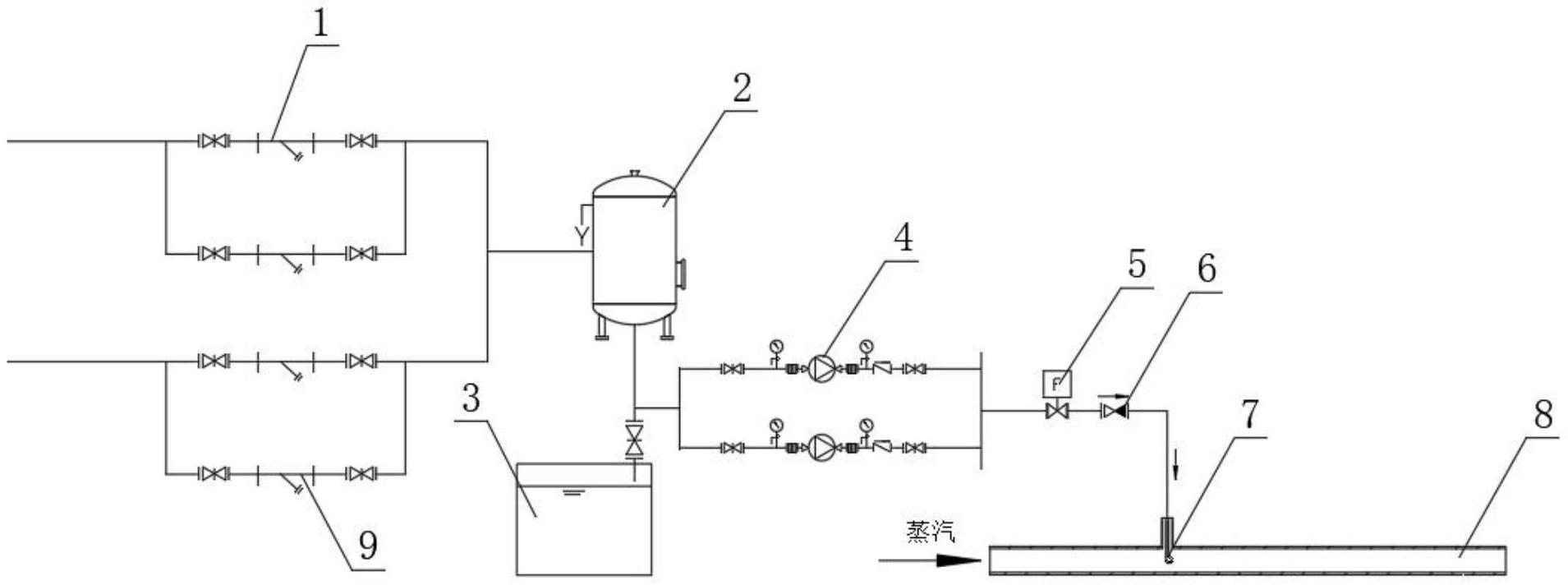
一种锅炉排污余热利用系统
图片尺寸1909x712
锅炉连续排污水回收利用系统
图片尺寸1251x1164