锅炉水位计原理

保证水位控制端口和锅炉内部水位保持一致 04冲洗水位计方法步骤 冲洗
图片尺寸821x547
一,汽包水位计的类型和原理1,双色水位计云母双色水位计是采用连通器
图片尺寸615x612
中正锅炉直观演示锅炉水位计原理动画
图片尺寸769x367
一般常用锅炉汽保差压液位计原理
图片尺寸800x1132
锅炉液位的控制系统及其控制方法技术方案
图片尺寸1000x824
浮筒液位计的结构和工作原理
图片尺寸379x224
浮球液位计工作原理.doc
图片尺寸893x430
cr604锅炉液位计
图片尺寸366x295
差压水位计汽包水位测量原理图
图片尺寸376x317
锅炉汽包水位计标定的方法
图片尺寸697x462
室平衡容器是一种结构巧妙,具有一定自我补偿能力的汽包水位测量装置
图片尺寸561x352
电容式液位计在锅炉汽包水位测量中的应用
图片尺寸368x314
火力发电厂锅炉汽包双色水位计缺陷原因分析及治理方法
图片尺寸300x373
关于磁翻板液位计工作原理介绍
图片尺寸530x388
顶装磁翻柱液位计厂家
图片尺寸844x492
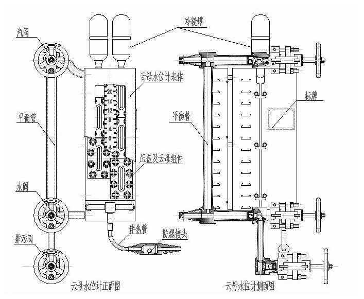
低偏差云母水位计
图片尺寸707x581
差压式液位计测量系统原理图
图片尺寸536x205
5 四级单筒电极液位
图片尺寸1284x1920
锅炉双室平衡容器液位计
图片尺寸259x278
顶装式磁浮球液位计原理及指示错误等故障实例分析
图片尺寸1181x470