除尘系统图

通风除尘系统布置图共3页
图片尺寸920x1302
中央除尘系统图册_360百科
图片尺寸1280x956
转炉一次除尘系统超低排放工艺选择探讨(下)
图片尺寸640x392
脉冲布袋除尘器是如何工作的,工作原理是怎样的
图片尺寸3277x2380
除尘系统工作原理示意图
图片尺寸1107x306
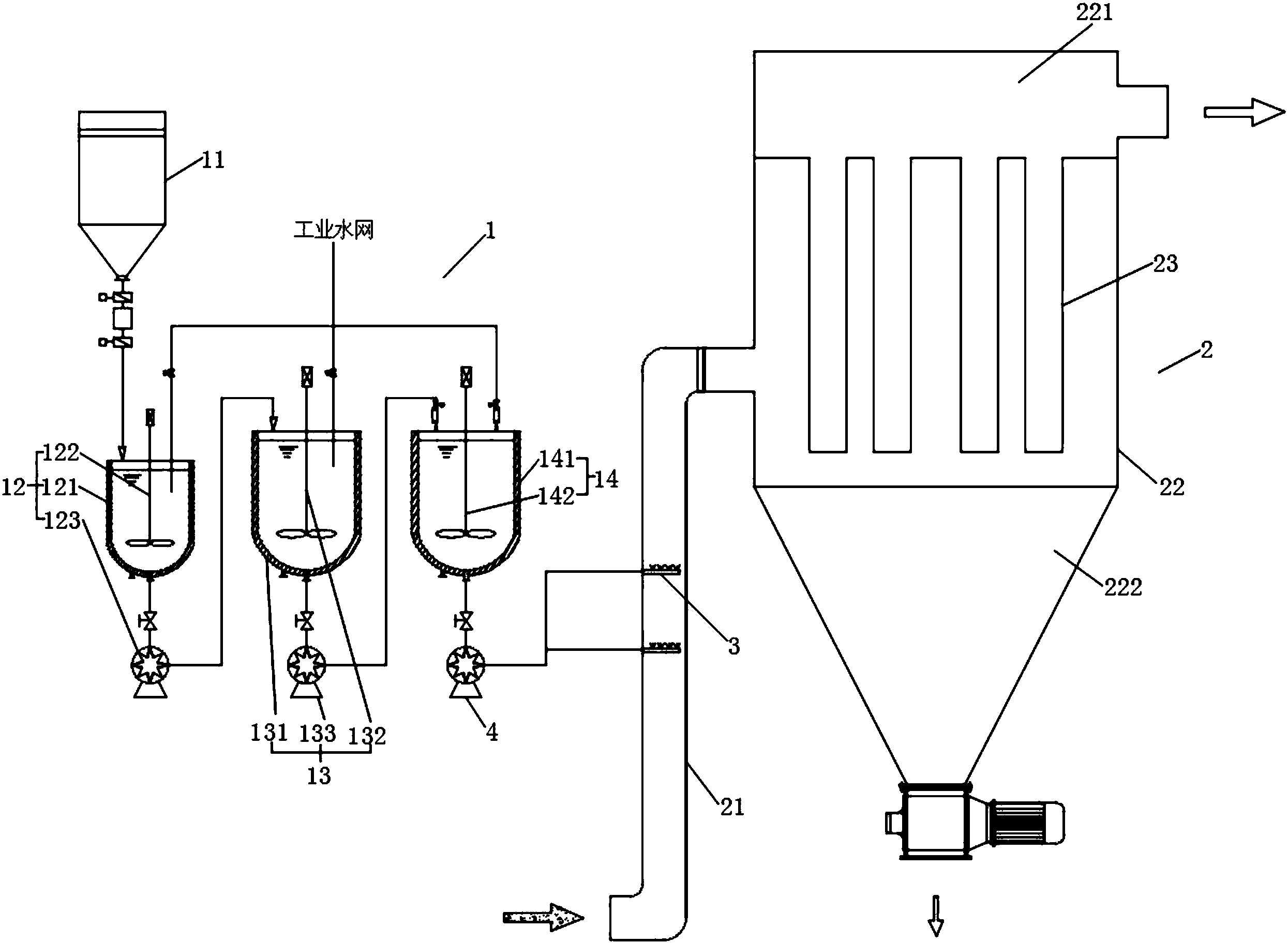
一种转炉烟气超净除尘系统及其工艺
图片尺寸2711x1430
除尘器
图片尺寸1357x740
车间除尘系统
图片尺寸1152x638
一种干雾除尘系统
图片尺寸2758x1386
cn109395524a_基于颗粒物化学团聚和布袋除尘的烟气超净处理系统在审
图片尺寸2490x1824
脉冲布袋除尘器的工作原理是什么
图片尺寸660x544
除尘系统技术方案
图片尺寸902x1000
cn101550466a_转炉煤气高温袋式除尘系统失效
图片尺寸2904x1654
除尘系统示意图
图片尺寸1021x641
除尘器设计图
图片尺寸493x340
干式除尘系统的工作原理如下:含尘气体由进风管进入过滤室,较粗颗粒
图片尺寸1042x630
除尘系统工艺流程图
图片尺寸706x702
一种煤气炉吹风气烟气除尘处理系统
图片尺寸1652x941
24平米电除尘器图纸
图片尺寸1261x826
砖厂脱硫除尘智能一体化设备的应用
图片尺寸2042x972