黄磷电炉构造图

目前的黄磷生产工艺是将磷矿,焦炭和硅石原料按比例投入电炉反应
图片尺寸875x1000
埋弧还原电炉
图片尺寸220x169
宇友冶金直销黄磷炉专用铜瓦夹持器短网
图片尺寸720x485
黄磷行业节能方案
图片尺寸453x344
黄磷
图片尺寸600x487
黄磷电炉系统工艺流程简图
图片尺寸1041x717
陕西开元电炉有限公司----hx型炼钢电弧炉产品,lf型钢包精炼炉产品
图片尺寸292x388
黄磷电炉耐火砖砌筑方案
图片尺寸1436x763
企业直销专业设计制作电石炉,铁合金炉,黄磷炉等
图片尺寸852x634
黄磷电炉尾气深度净化与资源化利用技术及实例
图片尺寸473x263
一种多功能黄磷转锅炉拱式换热装置_cn201822057276.x_知雀网
图片尺寸1000x820
1万t/a 黄磷电炉的结构改进
图片尺寸1410x2085
电炉生产黄磷的能耗分析解析跟节能潜力-新.pdf 4页
图片尺寸792x1120
2020黄磷行业市场现状分析供给侧改革黄磷供给端收缩效果显著
图片尺寸600x216
一种黄磷分离装置的制作方法
图片尺寸815x1000
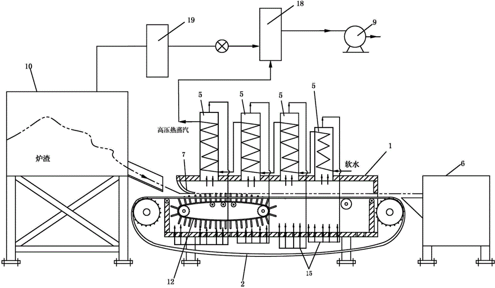
将黄磷炉高温炉渣制成建筑用砖的高温炉渣制砖系统
图片尺寸1000x582
企业直销专业设计制作电石炉,铁合金炉,黄磷炉等
图片尺寸983x553
一种黄磷尾气余热利用装置制造方法及图纸
图片尺寸818x1000
cn201694843u_一种黄磷氯化无水进料装置有效
图片尺寸1576x1008
一种黄磷炉烟气集中二次过滤结构的制作方法
图片尺寸1000x480