34063扩流电路图

一个mc34063a转3.3v提供大电流的方案
图片尺寸1048x459
mc34063升压电路
图片尺寸401x275
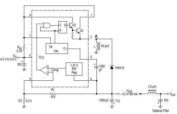
mc34063a负压扩流电路
图片尺寸771x439
用cw34063构成的降压型扩大输出电流的应用电路
图片尺寸1180x1154
请教mc34063升压扩流电流值的计算方式
图片尺寸1106x735
请问,34063的这个扩流电路怎么分析电流流向.而且1.
图片尺寸545x425
34063升压电路接上负载后电压就降下来了,求原因?
图片尺寸628x401
34063升压电路的调节问题?
图片尺寸807x486
小信号mosfet桥驱动设计mc34063扩流降压电路图
图片尺寸489x428
mc34063降压扩流设计原理图 - 电源电路图 - 电子发烧友网
图片尺寸960x595
mc34063 升压扩流 res电阻的计算方式?
图片尺寸1072x710
这个34063升压电路,改哪个电阻可以改变输出电压?
图片尺寸437x286
mc34063典型应用电路:3v转5v升压电路
图片尺寸893x256
34063电路板刻好了,测试效率顺带问些问题.
图片尺寸473x411
求ic34063 输入24v输出12v1.5a电路
图片尺寸1600x1280
基于mc34063芯片的外接晶体管扩流电路
图片尺寸452x431
34063反向扩流降压问题
图片尺寸550x345
mc34063扩流负电压输出电路图
图片尺寸584x324
34063 反压扩流 应该怎么接电路? 手头有tip31c
图片尺寸576x370
按照下图设计的mc34063反转电路,但是输出只有-6v,达不到要求的-15v是
图片尺寸964x559