dc转dc隔离电源原理图

隔离型dcdc高压电源模块
图片尺寸2507x1399
我的隔离电源,欢迎拍砖
图片尺寸962x459
一种dc62dc转换器
图片尺寸1656x1794
dcdc隔离电源隔离usb隔离can隔离485原理图pcb图等参考设计开源分享
图片尺寸379x440
学 院 学 报 第24卷 图2 带隔离输出的dc2dc变换电路原理
图片尺寸1850x1283
dcdc电源模块
图片尺寸425x437
dcdc隔离电源隔离usb隔离can隔离485原理图pcb图等参考设计开源分享
图片尺寸517x230
一款低成本的隔离电源电路图
图片尺寸928x350
已量产的电动车48-120v转12v10a dc-dc转换器原理图 - 电源论坛
图片尺寸1281x648
隔离dcdc供电电路的制作方法
图片尺寸1000x544
cn207021895u_一种dcdc电源电路有效
图片尺寸1552x747
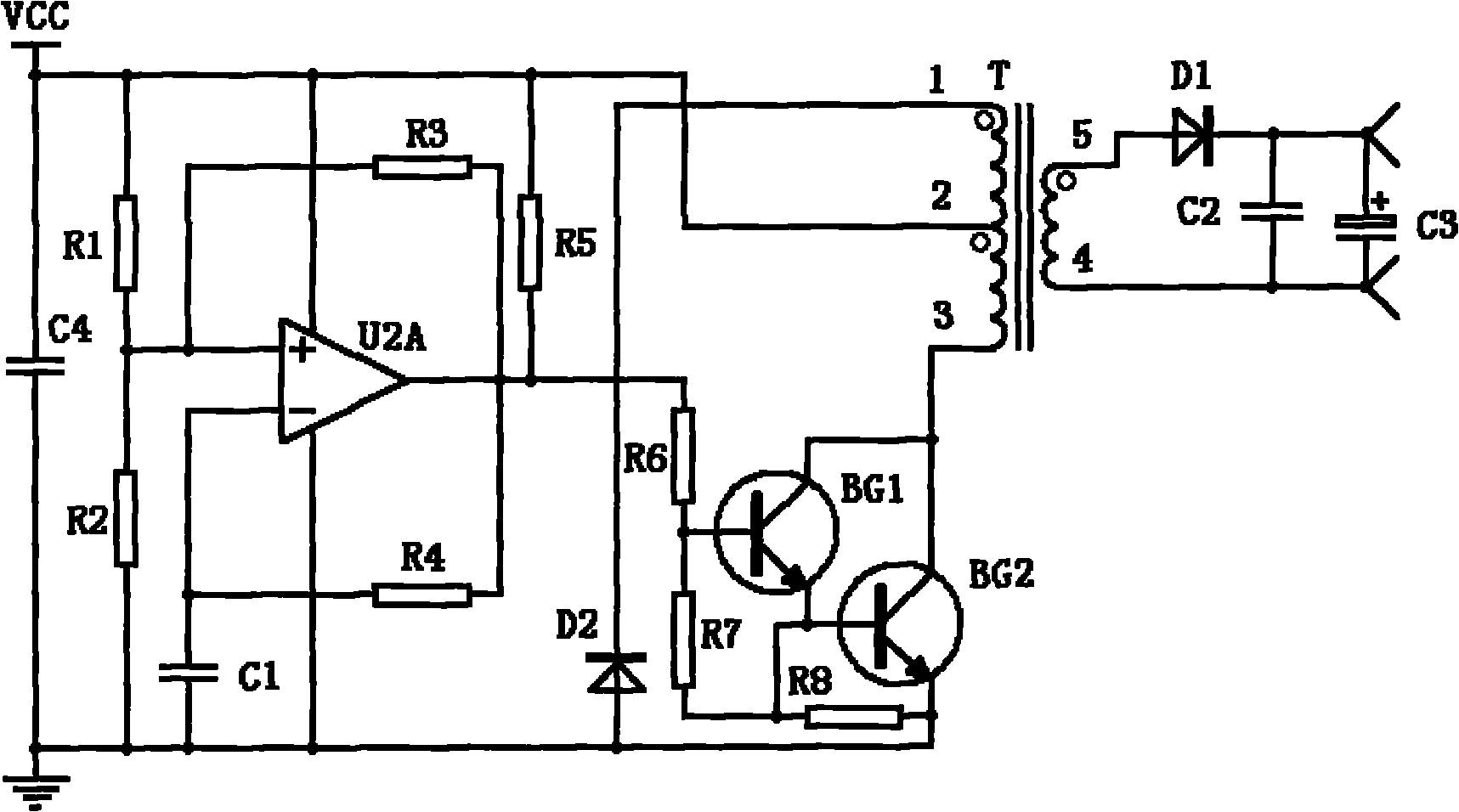
一种dcdc隔离电源电路的制作方法
图片尺寸1000x572
dc/dc 隔离电源芯片
图片尺寸550x338
低成本隔离式33v到5vdcdc转换器的分立设计详析
图片尺寸535x342
基于芯鼎盛tx4208设计的dcdc开关升压恒压芯片dc开关电源demo说明
图片尺寸2220x1243
dcdc隔离电源电路及其工作方法与流程
图片尺寸1000x683
高隔离度dcdc电源装置
图片尺寸1717x956
隔离式开关稳压电源电路原理图
图片尺寸750x504
隔离dc-dc变换器,该变换器包括:用于对接入变换器的电源电压进行升压
图片尺寸1590x693
51 dc-dc开关电源原理图
图片尺寸1525x1182