dk1制动机原理图

dk1型电空制动机原理图
图片尺寸1192x894
dk1型电空制动机原理图
图片尺寸1860x2631
一种用于dk1系列制动机的紧急制动装置
图片尺寸1705x1519
dk-1型电空制动机原理图
图片尺寸1719x917
dk-1制动机
图片尺寸831x557
图解汽车制动系统的详细工作原理
图片尺寸1006x510
电力机车dk1制动机呼和浩特机械工程职业技术学校ppt
图片尺寸800x600
电子液压制动系统
图片尺寸994x769
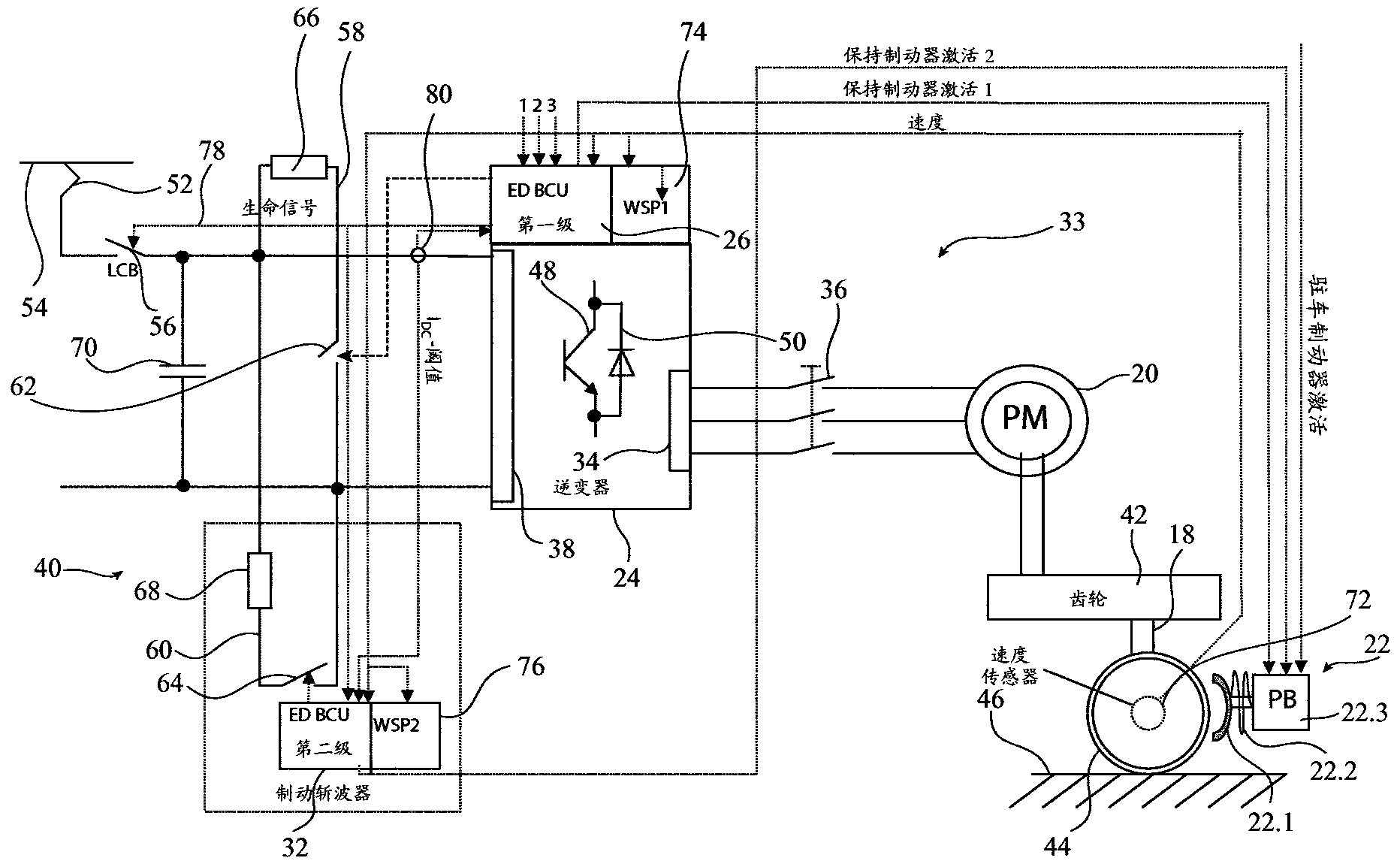
一种机车制动机的控制系统及方法
图片尺寸1795x1241
6 dk-1电空制动机ppt
图片尺寸1080x810
汽车制动系统种类详解?
图片尺寸1025x746
一图看懂液压马达制动回路
图片尺寸1440x2560
dk1型电空制动机与电力机车空气管路系统后附图纸9页彩页7页ss4改进型
图片尺寸1200x1600
电机制动电路图大全
图片尺寸1679x984
6 dk-1电空制动机ppt
图片尺寸1080x810
机械制动系统,这类系统主要依赖摩擦力来实现车辆的减速或停止
图片尺寸2396x2279
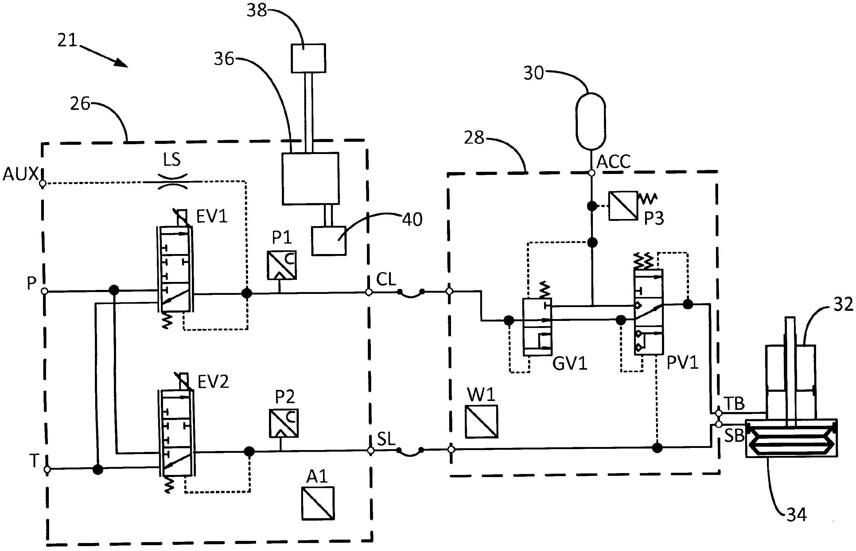
车辆拖车制动系统和方法
图片尺寸2788x1796
设有电动制动系统
图片尺寸1864x1154
兼用人力和发动机动力作为制动能源的