e h电导率仪接线图

yr-ec10电导率在线监测仪接线图
图片尺寸600x328
电导率仪接线图
图片尺寸750x527
米科mik-ec8.0在线电导率测试仪产品接线图
图片尺寸800x713
电导率仪cm42操作和使用简单总结
图片尺寸780x615
米科在线电导率测试仪接线方式
图片尺寸850x387
上海诚磁 cm230电导率仪honest工业在线电导率仪纯水机在线监测
图片尺寸628x375
求多针电极接头的电导率仪接线图
图片尺寸2592x1944
sunho/先河ec-410智能型电导率成套分析仪
图片尺寸900x1283
土壤传感器温度新款温湿度水分电导率墒情检测水份水份仪
图片尺寸650x650![burkert 8225型电导率变送器操作手册:[3]](https://i.ecywang.com/upload/1/img1.baidu.com/it/u=2705253535,2945227121&fm=253&fmt=auto&app=120&f=JPEG?w=800&h=1131)
burkert 8225型电导率变送器操作手册:[3]
图片尺寸1684x2380
升级款 在线电导率仪 ec仪 tds 水硬度 锅炉行业 纯水检测
图片尺寸680x496
电导率仪原理及使用
图片尺寸458x258
电导率仪端口接线
图片尺寸750x579
进口ph溶氧电极线缆—接线
图片尺寸1065x827
一种四电极电导率仪的测量电路
图片尺寸1000x638
求多针电极接头的电导率仪接线图
图片尺寸895x295
雾水电导率对交流输电线路电晕放电量的影响
图片尺寸392x274
自动温度补偿电导率仪 上海五久自动化设备有限公司
图片尺寸400x302
最近在研究一个检测电导率的原理,下午用ne555搭了一个电路,根据输出
图片尺寸1194x530
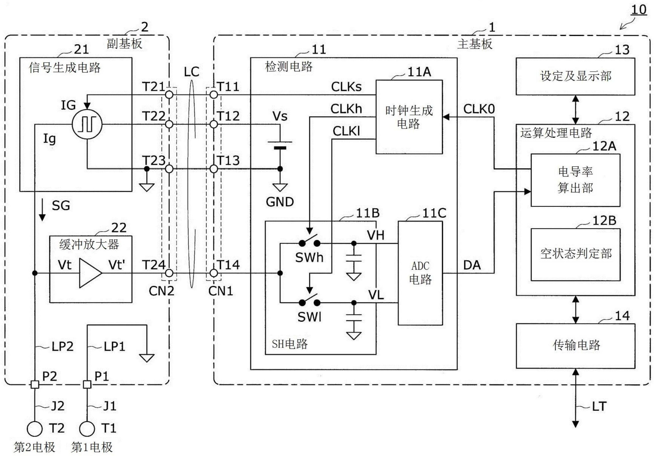
cn110780122a_电导率仪
图片尺寸2610x1816