egsb反应器设计图纸

egsb简图
图片尺寸574x751
能实现絮状污泥颗粒化的egsb反应器
图片尺寸1413x1486
egsb厌氧反应器 中沉池 好氧接触池 二沉池 混凝沉淀池,进水cod设计
图片尺寸820x652
钢结构egsb厌氧反应器详细加工cad图机械cad图纸
图片尺寸911x627
egsb厌氧设备 产品介绍_反应器_负荷_运行
图片尺寸800x1163
污水处理egsb结构图免费下载 - 环保图纸 - 土木工程网
图片尺寸300x240
egsb——厌氧膨胀颗粒床反应器
图片尺寸700x450
供应egsb厌氧反应器 厌氧反应器 egsb系列
图片尺寸452x594
egsb反应器与uasb反应器处理有机废水的性能比较研究
图片尺寸610x432
egsb厌氧污泥回流反应器
图片尺寸599x365
引用 厌氧egsb出水的后续处理工艺比较
图片尺寸578x276
egsb厌氧反应器
图片尺寸600x405
egsb反应器内厌氧颗粒污泥性质的研究
图片尺寸868x880
循环式egsb反应技术及基于该技术污水处理方法
图片尺寸1367x1413
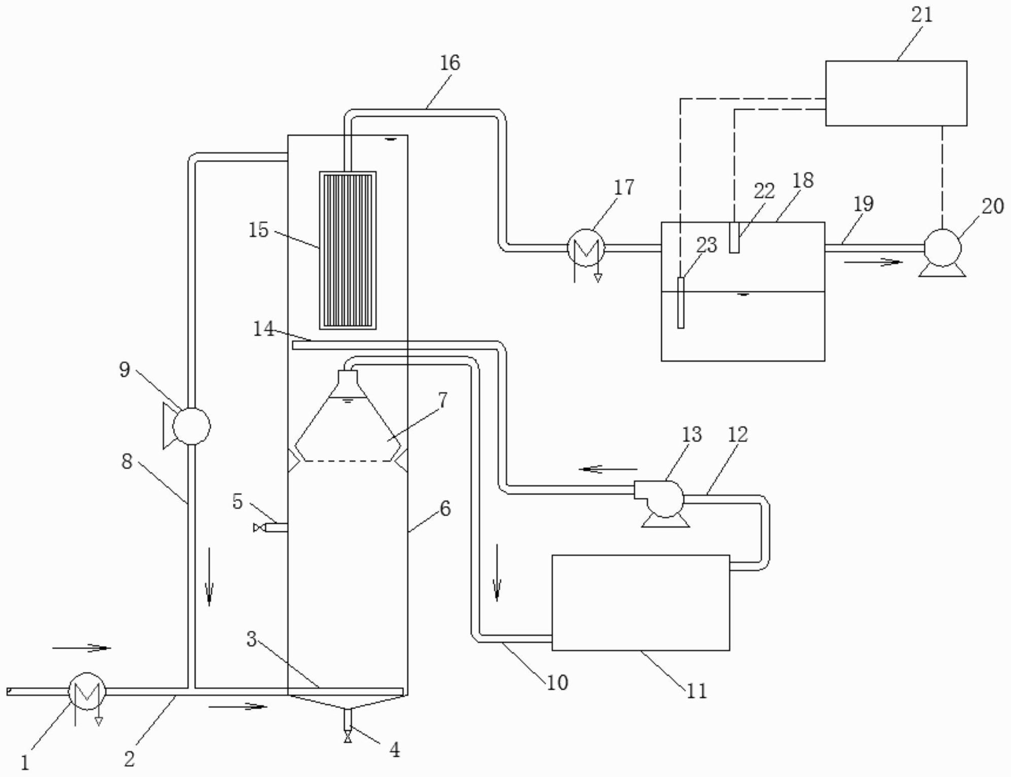
具体涉及一种浸没式厌氧膜蒸馏生物反应器,包括egsb反应器,反应器进水
图片尺寸1992x1531
egsb反应器装置示意图
图片尺寸497x394
煤制油费托合成废水处理方法
图片尺寸865x485
egsb反应器ppt
图片尺寸1080x810
膨胀颗粒污泥床(egsb)反应器污水处理技术-江苏铭盛环境设备工程有限
图片尺寸535x528
一种厌氧反应器的制作方法
图片尺寸963x1000