irf840稳压电路图

irf840 regulator.gif
图片尺寸816x593
840可以用irf730代替吗 5 2011-12-14 在一个开关电源的电路里{场效应
图片尺寸786x517
之前有个用irf840做胆机高压延迟的电路是怎么样我都找不到了请指点一
图片尺寸766x444
基于op467运算放大器 场效应管irf840的高压驱动电源电路设计方案
图片尺寸497x297
关于irf840构成的buck电路问题
图片尺寸1341x522
cwl840制作的小功率开关稳压电源电路
图片尺寸1568x1057
ad820,irf840在里面起什么作用,可以帮忙具体分析一下吗?
图片尺寸1024x768
稳压电路图
图片尺寸402x485
前端稳压电路
图片尺寸6013x3225
图 11 主回路根据整流后的电压和输入电流参数,选择irf840 为高频开关
图片尺寸312x313
用双12v变压器及irf840三极管ne555制作的12v220v逆变电源电路
图片尺寸727x301
500v耐压场效应管替代irf840型号参数使用在dcdc电源转换器
图片尺寸629x510
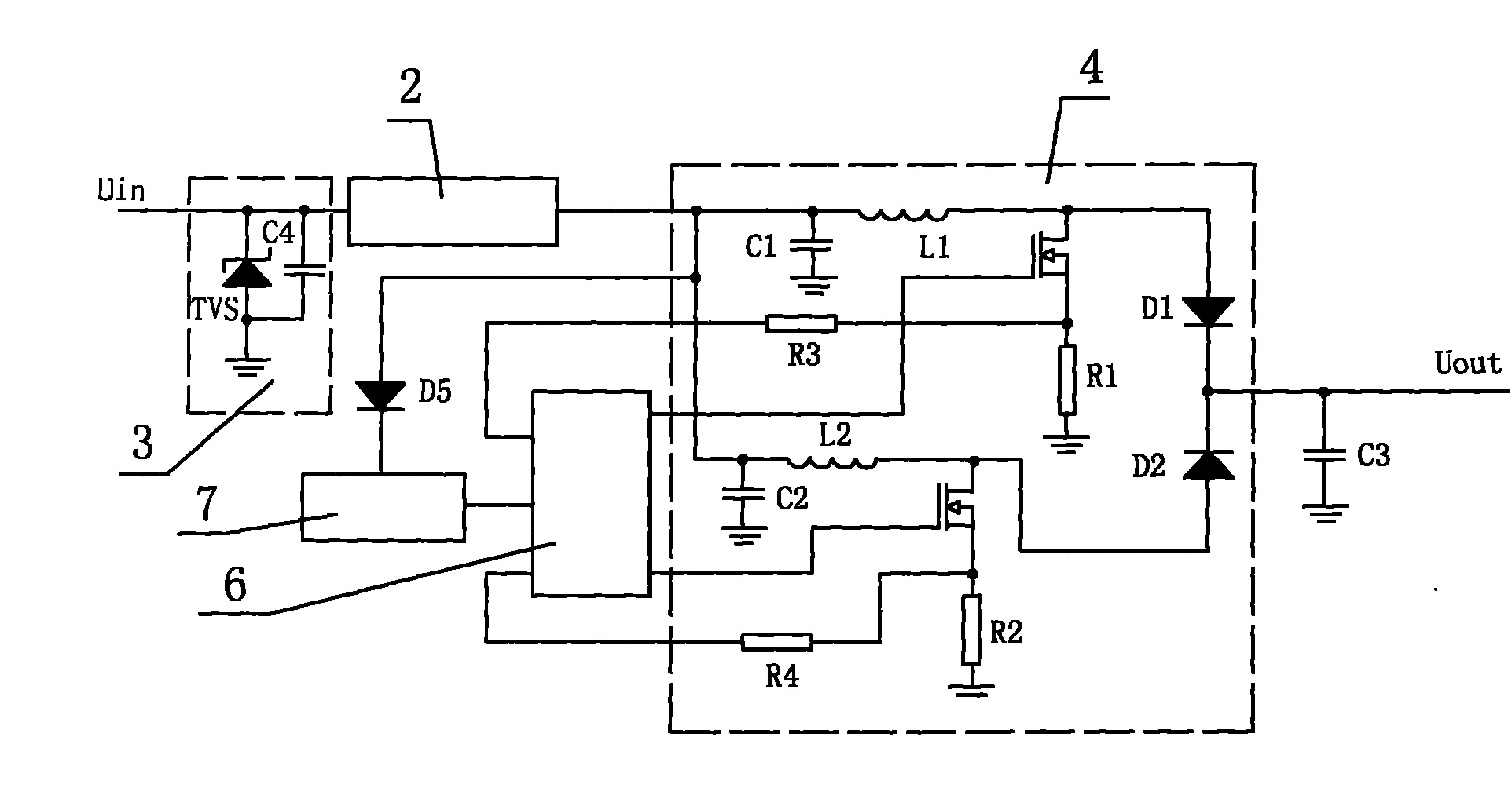
哪位大神给详细讲解下这个电路图呗.万分感激啊!
图片尺寸500x342
m7 胆机制作的进一步, 分级接地法
图片尺寸615x413
前级用个稳压电路降压到250v 即可!
图片尺寸387x253
help我这个稳压管扩流电路中的三极管为何发热好厉害
图片尺寸819x468
众所周知,稳压二极管正极接地,但有的电路上稳压二极管是通过无极性
图片尺寸534x611
包括可控硅半控桥式整流电路,三相桥式全波整流电路,直流稳压电路
图片尺寸2668x1780
我的tl431加n场管irf530稳压电路.jpg
图片尺寸512x384
场效应管稳压电路图大全(稳压电源/mos管稳压电路原理图详解)
图片尺寸563x206