led灯双色驱动器接线图

双色灯原理图
图片尺寸1202x792
请教各位:一个io口怎么控制双色灯?
图片尺寸1334x819
一种双色控制led电路制造技术,双色led灯控制电路专利_技高网
图片尺寸1000x795
如图所示的双色变色灯电路利用双d触发器cd4013组成,通过输出驱动电路
图片尺寸1564x408
请教各位一个io口怎么控制双色灯
图片尺寸2160x1324
一种双色控制led电路制造技术,双色led灯控制电路专利_技高网
图片尺寸1000x794
三极管如何驱动双色led
图片尺寸534x663
jdzm批量销售低压12v120珠2835双色温灯条智能化妆镜灯三色可控
图片尺寸752x1002
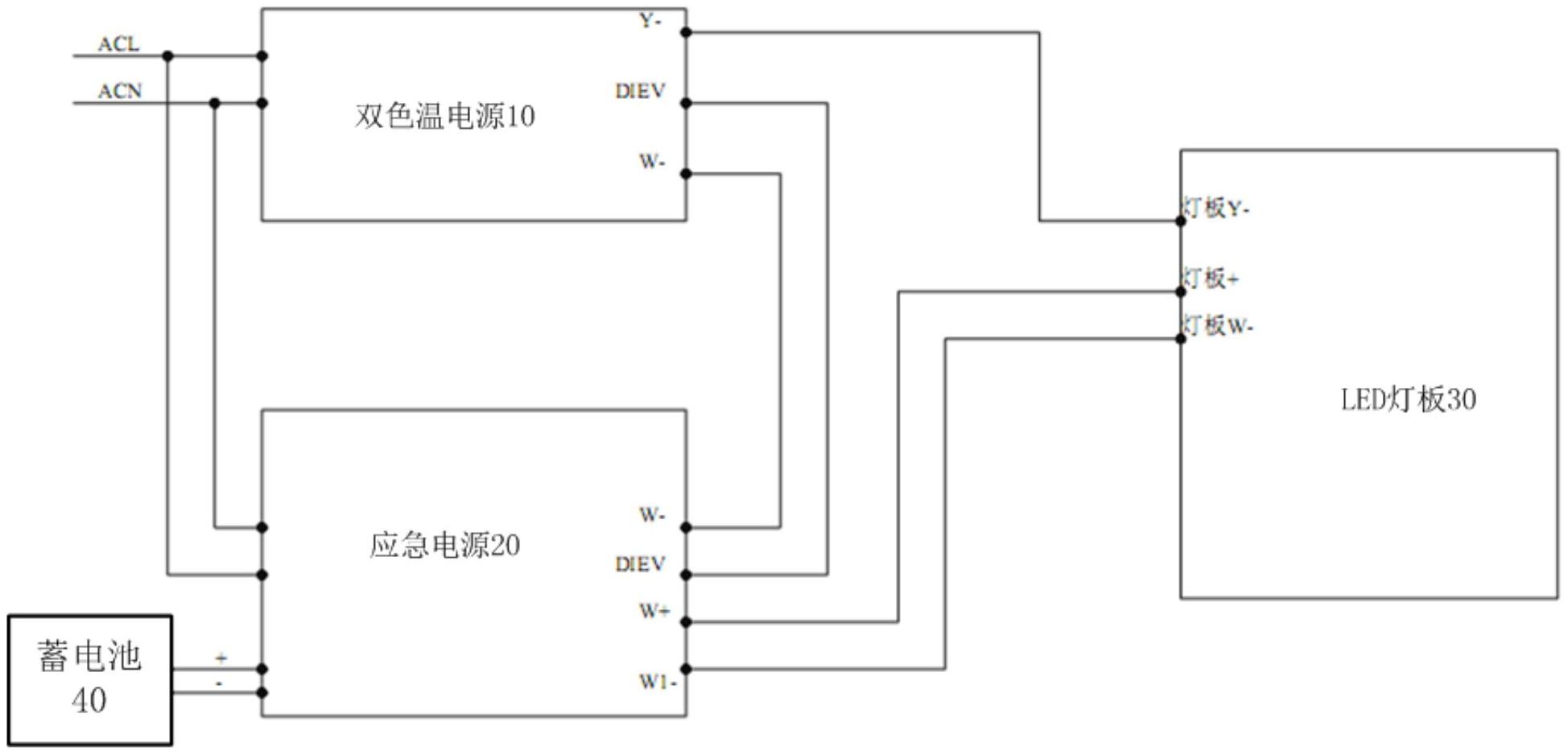
智能双色温控制的驱动电路及灯具,包括双色温电源,应急电源及led灯板
图片尺寸1948x938
led串并联驱动方式设计|旭高照明灯具
图片尺寸655x526
331-cc接线图3 0-10v调光驱动器
图片尺寸800x646
功能强大的led控制器,用于控制四线三回路(共阳极)led灯的rgb颜色变化
图片尺寸577x638
led光源驱动接线图
图片尺寸711x344
led电源驱动器两线并联双色分段变光控制器卧室客厅吸顶灯镇流器
图片尺寸1000x1000
双闪控制器接线图.jpg
图片尺寸800x528
可调光驱动|缤彩led调光驱动器|pwm调光器bc-701
图片尺寸1122x951
331接线图2 0-10v调光驱动器
图片尺寸827x565
所有行业 灯具照明 灯饰配件 led 驱动器 在 dali 主扫描和地址
图片尺寸1000x1486
led光柱驱动电路
图片尺寸893x682
器 输入 dc12v-36v 或pwm 输出恒流电流 320ma 或680ma 驱动led灯数
图片尺寸1173x481