led电源12v400w电路图

求一个led电源电路图
图片尺寸605x605
led驱动电源电路图_word文档在线阅读与下载_无忧文档
图片尺寸680x435
采用3个led一组,串联一颗33欧的电阻,并使用12v恒压电源供电
图片尺寸837x668
400w开关电源输出dc5v/80a原理图
图片尺寸640x466
12v开关电源电路图
图片尺寸800x339
led灯恒流电源电路图
图片尺寸640x329
12v led灯电路图
图片尺寸905x575
四款12v开关电源电路图讲解
图片尺寸824x358
文档下载 所有分类 工程科技 电子/电路 > 单级pfc反激式led驱动电源
图片尺寸398x233
中考电路故障分析专题
图片尺寸1064x691
12v开关电源电路图及原理分析讲解-kia mos管
图片尺寸530x292
负载功率约为400w)时立即自动切断电源
图片尺寸552x252
led灯驱动电源电路图
图片尺寸499x225
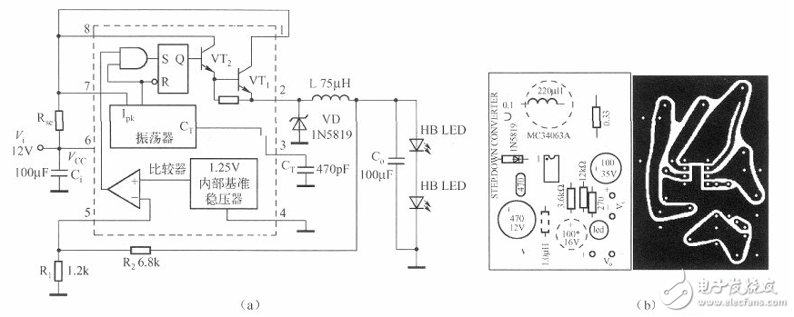
12vled恒流驱动电路图大全六款模拟电路设计原理图详解
图片尺寸873x349
led灯开关电源电路图大全(五款模拟电路设计原理图详解)
图片尺寸579x304
led灯开关电源电路图大全(五款模拟电路设计原理图详解)
图片尺寸516x283
自制12vled灯电路图(五款设计电路图分享)
图片尺寸578x295
220v输入的led灯电源电路图_原理图
图片尺寸946x531
基于lt3468双输出升压型led驱动器的实用电路
图片尺寸2141x1299
3w/12v输出开关电源电路
图片尺寸2383x1005