lng槽车结构图

10t液化石油气罐车图
图片尺寸1600x1280
槽车示意图
图片尺寸700x500
液化石油气的罐车事故处置
图片尺寸676x370
我们来了解一下油槽车的构造.
图片尺寸567x640
某10t液化石油气罐车图cad节点剖面设计图
图片尺寸610x478
1,油罐车结构简图二,工作原理及结构简介七,随车附件明细六,售后服务
图片尺寸553x305
lpg cng lng罐车事故处置方法
图片尺寸640x379
一种半挂式常压危险品液罐车制造技术
图片尺寸1000x390
一种具有防爆功能的液化天然气运输车
图片尺寸1848x877
lng槽罐车事故处置
图片尺寸960x720
液化天然气槽车安全培训:2020年安全生产月宣讲课件(七十五)
图片尺寸1920x1440
防爆式液化天然气运输车
图片尺寸1000x801
地运抵用气城市lng供气站后,利用槽车上的空温式升压气化器将槽车储罐
图片尺寸629x397
lng槽车卸车流程
图片尺寸1080x810
液化石油气罐车10tcad图纸
图片尺寸720x361
lng液化天然气槽车注意事项
图片尺寸893x432
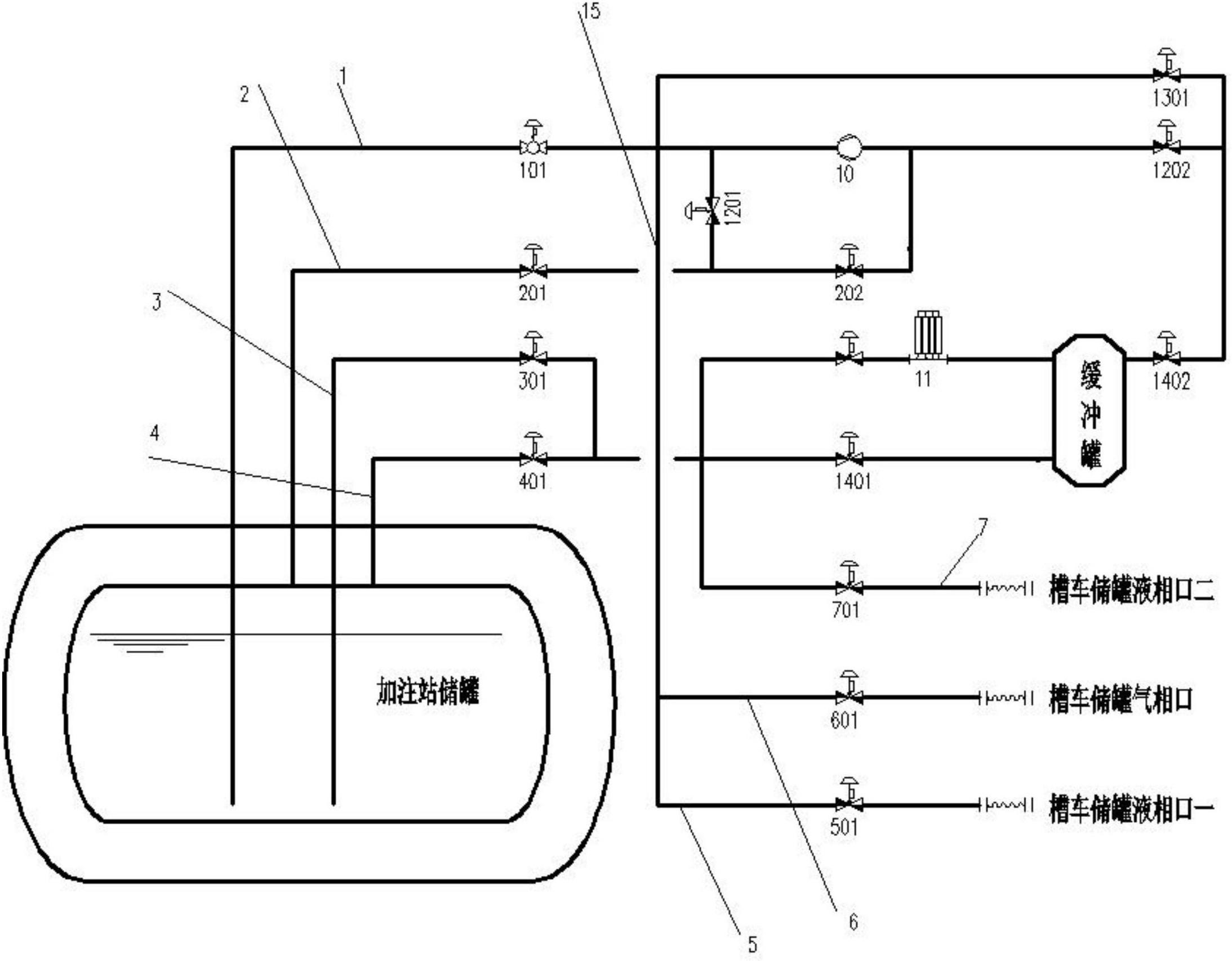
一种压差式lng槽车卸车系统-爱企查
图片尺寸2187x1707
lng低温运输车
图片尺寸820x434
吸粪车的结构图:下面我们先讲一下吸粪车和吸污车的区别吸粪车/吸污车
图片尺寸720x387
lng牵引车气瓶保养与维修2012.
图片尺寸1080x810