qbz-80电磁起动器电路图

起动机的工作原理
图片尺寸1299x848
磁力启动器用单开可以控制吗
图片尺寸966x657
起动机的工作原理
图片尺寸1409x901
然后蓄电池经起动继电器开关给起动机50端子供电;起动机电磁开关吸合
图片尺寸946x606
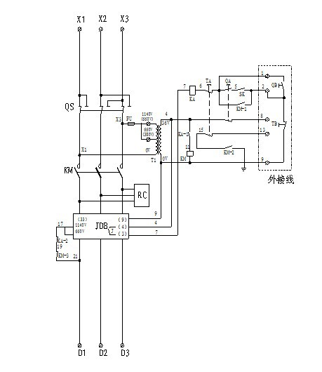
qjz-80n/660/380 矿用隔爆兼本质安全型可逆真空磁力起动器原理图
图片尺寸902x1280
qbz-80开关原理图详解
图片尺寸893x468
qbz-80,120,225防爆磁力启动器安装与使用 - 金梦圆婚庆 - 金梦圆婚庆
图片尺寸620x979
磁力启动器控制电路图
图片尺寸563x555
磁力启动器控制电路图
图片尺寸606x505
磁力启动器控制电路图
图片尺寸770x554
供应 电磁起动器 矿用隔爆型 真空电磁起动器 qbz-80
图片尺寸459x530![[问答题,简答题] 画出不可逆磁力起动器控制电动机电气原理接线图.](https://i.ecywang.com/upload/1/img2.baidu.com/it/u=294266908,3040831738&fm=253&fmt=auto&app=138&f=JPEG?w=265&h=320)
[问答题,简答题] 画出不可逆磁力起动器控制电动机电气原理接线图.
图片尺寸265x320
真空磁力启动器
图片尺寸881x623
启动机毕业论文 (2)
图片尺寸1146x799
汽车电器维修 汽车线路(电路)维修 > 正文 电枢移动式起动机电路
图片尺寸606x396
免费文档 所有分类 工程科技 电子/电路 煤矿用80开关(qbz-80,120,200
图片尺寸1080x810
(共9页,当前第5页) 你可能喜欢 汽车电气系统 汽车启动原理 汽车电路
图片尺寸517x485
无忧文档 所有分类 工程科技 电子/电路 磁力启动器工作原理 qjz400
图片尺寸760x509
起动机-(起动电路原理与维修)ppt
图片尺寸1080x810
【转载】qbz-80,qbz-120,qbz-200(d)型矿用隔爆型真空电磁启动器工作
图片尺寸750x562